omniture

PMET Resources Delivers Positive CV5 Lithium-Only Feasibility Study for its Large-Scale Shaakichiuwaanaan Project

PMET Resources Inc.
2025-10-21 05:45 755

Unlocking Shaakichiuwaanaan's maiden Mineral Reserve and a key step towards final mine authorisation

MONTREAL, Oct. 21, 2025 /PRNewswire/ -- October 21, 2025Sydney, Australia

Highlights

  • Robust CV5 lithium-only Feasibility Study ("FS") completed on the Shaakichiuwaanaan Project (Project) providing a defined scope and technical foundation which supports the upcoming Environmental and Social Impact Assessment (ESIA) submissions.
    • FS is a mandated requirement of the Environmental and Social Impact Assessment ("ESIA") which defines the entire scope for approvals sought and will kick-start the final mine authorisation process keeping the Project on track with the proposed permitting and development timeline.
  • Maiden Mineral Reserve of 84.3 Mt at 1.26% Li2O Probable (2.62 Mt LCE) at CV5.
    • Opportunities remain for additional conversion at CV5 and CV13, which hosts a Mineral Resource – inclusive of Reserves – of 108.0 Mt at 1.40% Li2O Indicated and 33.4 Mt of 1.33% Li2O Inferred.
  • FS confirms the scope for a large-scale and long-life lithium operation, based solely on Mineral Reserve and including:
    • Low strip ratio open pit mining and higher-grade underground mining;
    • DMS (Dense Media Separation) only ore processing operation with less complexity and without the need of flotation and chemical reagents;
    • Spodumene concentrate production spanning ~20 years and a nominal steady-state production rate of up to ~800,000 tpa SC5.5 spodumene concentrate upon achieving full production capacity; and
    • Positioning PMET Resources (PMET) as potentially the 4th largest spodumene concentrate producer globally.
  • Competitive total cash operating cost1 and all-in sustaining cost ("AISC")2 of ~$729/t (~US$544/t) and ~$800/t (~US$597/t), respectively for SC5.5, consistent with the prior PEA estimates.
  • At a long-term spodumene price of US$1,221/t (SC5.5 basis) the Project delivers an after-tax NPV8% of ~$1,594M (US$1,190M) and after-tax IRR of ~18.1%.
  • Total development capital of ~$1,978M (or ~$1,510M net of anticipated pre-production credits, including the Canadian Clean Technology Manufacturing – Investment Tax Credit ("CTM-ITC")3 and Tax Credit Relating to Resources ("TCRR")4).
    • Underpins development of a 5.1 Mtpa ore processing operation producing up to 800ktpa for spodumene concentrate, positioning Shaakichiuwaanaan amongst the largest hard-rock lithium projects globally.
  • The CV5 Lithium-only FS confirms the technical feasibility and economic viability of developing a large-scale, long-life spodumene pegmatite operation in the Eeyou Istchee (James Bay) Region of Québec. With a competitive cost production profile, the Project demonstrates resilience to lower market cycles, positioning the Project to become a potential cornerstone supplier to North American, European, and/or Asian battery supply chains.
  • The Project offers further upside potential through ongoing optimisation initiatives, including the opportunity to adopt a more scalable development pathway up to 5.1 Mtpa to optimize capital expenditure, as well as leveraging tantalum recovery and the recent caesium discovery, which could add further value alongside spodumene production.
    • The Company has submitted an application to pursue an underground bulk sample advanced exploration program at CV5, targeting the high-grade Nova Zone, with the objective of further de-risking Project execution, supporting further design optimisation and for product validation purposes.
  • A Final Investment Decision ("FID") remains targeted for the second half of 2027, consistent with the Company's development schedule. The decision at that time will be based on:
    • Further optimised development scenarios derived from detailed engineering;
    • Co-product recovery and the associated economic impact to the Project;
    • Prevailing market conditions in key supply chains; and
    • The Company's commercial relationships with customers and other key players in the battery and other critical minerals supply chains.

_________________________

1  Total cash operating cost (Incoterms DAP – 'Delivered at Place' Grande-Anse as POL – 'Port of Loading' basis) includes mining, processing, site administration, and product transportation to Grande-Anse calculated on an SC5.5 basis. They are non-IFRS financial measures, and when expressed per tonne, non-IFRS ratios. Refer to the "Non-IFRS and other financial measures" section of this press release for further information on these measures.

2  All-in sustaining costs ("AISC") includes mining, processing, site administration and product transportation costs to Grande-Anse and sustaining capital over the LOM per unit of concentrate produced during the LOM. It is a non-IFRS measure, and when expressed per tonne, a non-IFRS ratio. Refer to the "Non-IFRS and other financial measures" section of this press release for further information on these measures. 

3  Total cash operating cost (Incoterms DAP – 'Delivered at Place' Grande-Anse as POL – 'Port of Loading' basis) includes mining, processing, site administration, and product transportation to Grande-Anse calculated on an SC5.5 basis. They are non-IFRS financial measures, and when expressed per tonne, non-IFRS ratios. Refer to the "Non-IFRS and other financial measures" section of this press release for further information on these measures. 

4  All-in sustaining costs ("AISC") includes mining, processing, site administration and product transportation costs to Grande-Anse and sustaining capital over the LOM per unit of concentrate produced during the LOM. It is a non-IFRS measure, and when expressed per tonne, a non-IFRS ratio. Refer to the "Non-IFRS and other financial measures" section of this press release for further information on these measures. 

Management Comment

Ken Brinsden, PMET Resources CEO and President, comments: "The CV5 Lithium-only Feasibility Study is a critical path item which defines the full scope and documentation necessary to formally commence and underpin the final mine authorisation process. In addition, it will facilitate our continued engagement with the government, community and industry downstream, for what is now clearly a globally significant Project. The FS encompasses a full scope to develop up to 5.1 Mtpa in ore processing capacity, matched to the upcoming ESIA submissions, that will frame approvals for the entire Project and importantly allow the Company to maintain its development timeline, while still allowing flexibility for expected ongoing optimisation that will occur during the detailed engineering phase.

Our large scale and long-life Project is ideally suited to support the emerging American, European, and Asian lithium raw materials supply chains. There are very few projects of this size & scale, quality, and low production cost that can assist in underwriting the expected capital investment supporting new supply chains and demand growth in western markets. Add to that the benefit of the other critical minerals in the Shaakichiuwaanaan resource that are expected to add further value to the Project, and you have a compelling proposition for future development.

"Further, it is widely anticipated that the overall market supply-demand balance tightens over the coming years, providing a potentially improved backdrop for spodumene pricing and a future Project FID at the appropriate scale", added Mr. Brinsden.

PMET Resources Inc. (the "Company" or "PMET") (TSX: PMET) (ASX: PMT) (OTCQX: PMETF) (FSE: R9GA) is pleased to announce the results of its lithium-only CV5 Feasibility Study ("FS") at the Company's wholly owned Shaakichiuwaanaan Property (the "Property" or "Project") located in the Eeyou Istchee James Bay region of Quebec, Canada.

The lithium-only Feasibility Study reaffirms the scenario presented in the Company's 2024 Preliminary Economic Assessment ("PEA"), whereby the cornerstone CV5 Spodumene Pegmatite is developed via a hybrid model combining both open pit and underground mining methods. This scenario was confirmed to provide a solid base upon which to define the scope for approvals sought under the Company's Environmental and Social Impact Assessment ("ESIA") that will form the basis for final mine authorisation. With the FS being a mandated component of the ESIA, the Company will seek approvals for a broad scope to develop up to 5.1 Mtpa in processing capacity and have maximum optionality and flexibility over time to unlock the potential of the Shaakichiuwaanaan Project to position it as a leading lithium raw materials supplier to North American, European, and Asian markets.

The FS is based on a Mineral Reserve derived from the CV5 Pegmatite's Indicated Mineral Resource component, part of the current Shaakichiuwaanaan Consolidated Mineral Resource Estimate ("MRE"), which is the largest known lithium pegmatite MRE in the Americas and one of the top 10 largest globally (see news release dated July 20, 2025).

Although no final investment decision ("FID") has been reached for the Shaakichiuwaanaan Project, the Feasibility Study reaffirms the potential for the CV5 Pegmatite to position the Company as a globally significant spodumene concentrate producer – potentially the 4th largest globally.

Following submission of the ESIA, and while awaiting the final mine and environmental approvals, the Company expects to further optimize the Project via various initiatives. These include (but are not limited to):

  • Further refinement of Project phasing with a view to develop incrementally and optimize capital outlays;
  • De-risk Project execution by pursuing an advanced exploration bulk sample program targeting the underground ore body, with emphasis on better geological understanding of the high-grade Nova Zone and to test product specification and quality at scale;
  • Advance metallurgical work to support the development of a tantalum "bolt-on" recovery circuit at CV5 that could contribute meaningful co-products and further enhance the economics of the Project;
  • Advance geological and metallurgical understanding of the caesium opportunity (at both CV13 and CV5) and how to integrate with the overall Project.

The Company expects that these opportunities (and potentially others), as they are assessed and mature over time, will be instrumental in realizing the Project's full potential.

This announcement has been prepared in accordance with the JORC Code (2012) and the ASX Listing Rules. A technical report prepared in accordance with National Instrument 43-101 Standards of Disclosure for Mineral Projects ("NI 43-101"), detailing the FS and the MRE, will be filed on SEDAR+ within 45 days of this announcement.

Unless otherwise indicated, all references to "$" or "CA$" in this release are to Canadian dollars and references to "US$" in this release are to US dollars. A foreign exchange conversation rate of 1.34 CA$/US$ has been used over the life-of-mine ("LOM").

Feasibility Summary

The lithium-only FS for Shaakichiuwaanaan's CV5 Pegmatite is a mandated requirement to formally commence the Company's final mine authorisation process. It confirms the Project's technical and economic viability while providing a broad project scope for the Company's ESIA submissions. Together, the FS and ESIAs (Federal and Provincial levels) will be matched to the full-scale scope for a mining and processing operation of up to 5.1 Mtpa and will be filed in tandem to advance the final mine authorisation process in Quebec, a critical step in maintaining the Company's development timeline and positioning Shaakichiuwaanaan as one of the next major lithium operations in North America.

PMET Resources engaged external consultant G Mining Services Inc. as lead consultant, with contributions from Primero Group Americas Inc. (Primero), AtkinsRéalis Group Inc., BBA Inc., Paterson & Cooke Canada Inc. (Paterson & Cooke), Vision Geochemistry Ltd., Alius Mine Consulting, WSP Global Inc., Mailloux Hydrogeologie and GCM Expert, to prepare an independent Feasibility Study and Technical Report for the CV5 Pegmatite (lithium-only) at the Shaakichiuwaanaan Project.

The FS confirms that the CV5 Pegmatite, with a nameplate design production rate of approximately 800,000 tonnes per annum of SC5.5 spodumene concentrate, has the potential to position PMET among the top four spodumene concentrate producers globally. With planned ore processing capacity of up to 5.1 Mtpa and production spanning approximately 20 years, the Project reaffirms its global standing as a large-scale, long-life lithium pegmatite operation.

Shaakichiuwaanaan also maintains its competitive cost position, supported by projected AISC2 (SC5.5, DAP Grande-Anse as POL basis) of ~$800/t (~US$597/t), consistent with the Company's PEA.  This cost profile underscores the Project's overall resilience to challenging market conditions and to what the Company believes to be conservative long-term pricing assumptions, enhancing the Project's ability to deliver substantial upside from improved pricing and stronger market conditions.

The FS delivers an after-tax NPV8% of ~$1,594M (~US$1,190M) at a long-term spodumene concentrate price of US$1,221/t (SC5.5 basis). While reflecting higher capital intensity than outlined in the PEA, total development capital of ~$1,978M (or ~$1,510M, net of anticipated pre-production credit, CTM-ITC and TCRR) is consistent with the overall scale of the Project and prudently accounts for seasonal and construction realities in Northern Québec. The FS estimate is inclusive of an 11% Project contingency.

Importantly, the FS confirms that Shaakichiuwaanaan is both technically feasible and economically viable, and positions the Project to become a cornerstone supplier to the North American, European, and Asian EV supply chains. The combination of scale, longevity, and cost competitiveness, together with the ability to supply a coarse, high quality SC5.5 spodumene concentrate, provides a strong platform for future growth.

The Company will now advance to the next stage of development with detailed engineering, which will build on the FS to define an optimised and scalable development pathway aimed at maximising long-term value. This work will evaluate optimisation initiatives such as staging of capital, design refinements and operational efficiencies, while also assessing opportunities to capture incremental value through tantalum recovery and the recent high-grade caesium discovery at CV13.

To support this optimisation process and further de-risk the Project, the Company is preparing to advance its CV5 exploration program in the form of an underground bulk sample, which will provide data to validate key design assumptions, test product specification and quality at scale, and confirm mine plan enhancements.

In parallel, the completion of the FS positions the Company to now advance discussions with customers, strategic investors and government stakeholders, reflecting the Shaakichiuwaanaan Project's importance to develop a robust western-facing battery supply chain.

The FID (targeted for H2 2027) will take into account detailed engineering and optimised outcomes, prevailing market conditions, and the Company's commercial relationships and customer requirements across the battery supply chain.

Feasibility Study Outcomes

The Project is expected to yield an annual production rate of up to ~800,000 tpa of spodumene concentrate (SC5.5 basis). Based on this production rate, over the mine life, the Project is expected to generate an estimated after-tax NPV8% of ~ $1,594 billion (~US$1.190 billion) and after-tax IRR of ~18.1% using a long-term spodumene concentrate price of US$1.221/t (SC5.5 basis).

This spodumene concentrate price is derived from a basket of reference sources including Benchmark Intelligence's long-term market analysis, consensus forecasts from leading financial institutions, and recent NI 43-101 technical report disclosures. These references indicate that spodumene concentrate prices for SC5.5 generally cluster in a range of US$1,100–1,350/t. Therefore, a price assumption within this range is considered to fairly represent foreseeable longer-term market conditions applicable to the Project development scenario within the context of current and future market expectations.

Table 1: Summary of Estimated Project Economics

Financial Results

Unit

CA$

US$

Long term price assumption (5.5% Li2O)

$/t

1,636

1,221

Pre-Tax NPV0%

M$

8,358

6,237

Pre-Tax NPV8%

M$

2,514

1,876

After-Tax NPV0%

M$

5,418

4,043

After-Tax NPV8%

M$

1,594

1,190

Pre-Tax IRR

%

19.87 %

After-Tax IRR

%

18.06 %

Pre-Tax Payback Period

year

4.9

After-Tax Payback Period

year

4.7

Table 2: Estimated Production Metrics

Key Metrics

Unit

Value

Open Pit, Phase 1 Construction and Ramp Up Phase (incl. detailed engineering & procurement)

year

3.4

Open Pit, Phase 1 Construction and Ramp Up Phase (from breaking ground)

year

2.5

Underground, Phase 2 Expansion Construction and Ramp Up Phase

year

3.6

Life of Mine (LOM)

year

19

Open Pit



Ore Mined

Mt

49.2

Waste Mined (including pre-stripping)

Mt

167.5

Total Tonnes Mined

Mt

216.7

LOM Open Pit Strip Ratio (waste tonnes: ore tonnes)

w:o

3.4:1

Underground



Ore Mined

Mt

35.1

Waste Mined

Mt

5.2

Total Tonnes Mined

Mt

40.3

Total



Total Mineral Reserve (Open Pit + Underground) mined and processed

Mt

84.3

Nominal Process Plant Feed Rate

Mtpa

5.1

Average Process Plant Feed Rate

Mtpa

4.4

Average Li2O recovery

%

68.9

Average Feed Grade

%

1.26

LOM Spodumene Concentrate

Mt

13.3

Spodumene Concentrate Grade

%

5.5

Nominal Spodumene Concentrate Production Rate

ktpa

801.6

LOM Average Spodumene Concentrate Production Rate

ktpa

693.8

Capital Expenditures

The development strategy for the Project outlined in the FS employs a similar approach as the PEA, i.e. a hybrid mining model combining open pit and underground extraction methods. The open pit operation is developed first, with Phase 1 providing an initial production capacity of ~400,000 tpa spodumene concentrate. The underground mine comes online second as Phase 2 and provides an additional production capacity of ~400,000 tpa spodumene concentrate, resulting in ~800,000 tpa nameplate capacity for the Project. Total development capital of ~$1,978M (or $1,510M, net of anticipated pre-production credit and CTM-ITC and TCRR tax credits) will underpin the entire Project, delivering 5.1 Mtpa processing capacity and up to ~800,000 tpa of spodumene concentrate capacity, positioning Shaakichiuwaanaan amongst the largest lithium pegmatite projects globally.

Initial Capital Costs include all construction and pre-production costs up to the date of commercial production, including some pre-investment into the Phase 2 underground mine as well as early engineering and procurement expenses incurred in 2027 prior to FID. Expansion Capital is all construction costs to develop the Phase 2 (underground and the associated additional processing facility) incurred post commercial production.

Table 3: Summary of Estimated Capital Expenditures

Capital Expenditure

Phase 1 OP
Initial
Capital Cost
(M$)

Phase 2 UG
Initial
Capital Cost
(M$)

Total Initial
Capital Cost

(M$)

Phase 2 UG
Expansion
Capital Cost
(M$)

Total Devel.

Capital Cost

(M$)

LOM
Sust.
Capital Cost

(M$)

Total
Capital Cost

(M$)

100 – Infrastructure

124.9

-

124.9

24.8

149.7

30.8

180.5

200 – Power and Electrical

173.8

-

173.8

46.2

220.0

25.0

245.1

300 – Water Management

128.2

-

128.2

18.7

146.9

100.5

247.3

400 – Surface Operations

18.6

-

18.6

-

18.6

11.9

30.5

500 – Mining

120.0

99.1

219.1

36.4

255.5

550.5

806.0

600 – Process Plant

217.3

20.1

237.4

167.0

404.4

-

404.4

700 – Construction Indirects

262.8

0.1

262.9

123.8

386.7

-

386.7

800 – General Services / Owner's Cost

99.8

4.7

104.5

13.4

117.9

31.6

149.6

900 – Pre-production, Start-up, Comm.

73.3

9.3

82.6

1.5

84.1

186.1

270.2

Total Initial Capital Expenditures

(Excl. Contingency)

1,218.7

133.3

1,352.0

431.8

1,783.8

936.4

2,720.3

990 – Contingency

130.7

15.0

145.7

48.7

194.4

-

194.4

Total Initial Capital Expenditures

1,349.4

148.3

1,497.7

480.5

1978.2

936.4

2,914.7









Less: Pre-Prod1. Credit net of TC/RC & Royalties

(101.7)

-

(101.7)

-

(101.7)

-

(101.7)

Total Initial Capex Net of Pre-Production Credit

1,247.7

148.3

1,396.0

480.5

1,876.5

936.4

2,813.0









Less: CTM-ITC Tax Credit

(210.1)

-

(210.1)

(113.2)

(323.3)

(36.5)

(359.8)

Less: TCRR Tax Credit

(29.0)

(14.3)

(43.3)

-

(43.3)

(13.8)

(57.1)

Total Initial Capex Net of Pre-Prod & Tax Credit

1,008.6

134.0

1,142.6

367.3

1,509.9

886.1

2,396.0

100: Infrastructure includes site roads, bridges, truck shop, mine dry and offices, administrative building, camp facilities as well as the fuel and explosives storage and infrastructure earthworks. 200: Power and Electrical includes the main electrical powerline and substations as well as secondary power generation and power distribution at site. 300: Water Management relates to all infrastructure required to collect, manage and treat fresh water, potable water, process water contact and non-contact water. 400: Surface operations relates to construction, process plant and G&A mobile equipment. 500: Mining includes haul roads, open pit equipment purchase, pit surface preparation and some underground infrastructure (ventilation and compressors). 600: Process plant includes capital expenditures for the first production train with a capacity of 2.5 Mtpa and certain early works from the second production train with an additional capacity of 2.5 Mtpa. 700: Construction Indirects include project management and logistics, temporary construction infrastructure and equipment, energy and engineering. 800: General Services / Owner's costs include general and administrative costs, security, IT, owner's costs, logistics, taxes and insurances as well as camp operations costs, health & safety and environment services. 900: Pre-Production costs relate to operating costs incurred in processing and mining prior to achieving commercial production.  990: An overall contingency has been applied to all direct and indirect costs based on quality and engineering level of inputs.

1. Pre-Production credits relate to spodumene concentrate revenues expected to be realized during the ramp-up period before reaching commercial production.  

Operating Costs

Operating costs have been derived from first principles using supplier quotations whenever available and/or using available benchmarks, adjusted for inflation. All operating costs assume owner-run operations, except for overburden removal for the open pit and for years 1-2 of the underground development, that are assumed to be performed by a contractor.  

The estimated cash operating cost5 at site is $511.9/t (US$382/t), to which transportation costs of $217.2/t (US$162.1/t) (inclusive of trucking to Matagami and train to Grande-Anse port) are added, for a total cash operating cost (DAP Grande-Anse as POL)6 of $729.1/t (US$544.1/t) of spodumene concentrate. LOM Sustaining Capital Costs are expected to average $70.7/t (US$52.7/t), yielding an all-in sustaining cost7 of $799.8/t, or US$596.8/t of spodumene concentrate.

Table 4: Estimated Cash Operating Costs per Tonne of Concentrate 
(SC5.5 – DAP Grande-Anse as POL basis)

Financial Results

CA$/t

US$/t

Mining

320.1

238.9

Processing

91.2

68.0

Site Administration

100.7

75.1

Cash Operating Cost at Site5

511.9

382.0

Transportation cost

217.2

162.1

Total Cash Operating Cost (DAP Grande-Anse as POL)6

729.1

544.1

Sustaining Capital

70.7

52.7

All-In Sustaining Cost – (DAP Grande-Anse as POL)7

799.8

596.8

Revenue and Market Pricing Assumption

Price forecasts in the market are generally presented on a 6.0% Li₂O spodumene concentrate ("SC6") basis. For the purpose of this FS, the Company's pricing assumption has been calibrated to SC5.5 by adjusting for targeted lithium content on a pro rata basis. Consistent with the PEA scenario, the assumed pricing reflects pricing for FOB Australia terms as a comparable price for the Company's product excluding shipping costs.

In preparing this FS, PMET has followed the Canadian Institute of Mining (CIM) disclosure guidelines, which require long-term price assumptions benchmarked against independent consensus forecasts and peer technical reports. This ensures that the pricing assumptions adopted are transparent, defensible and robust.

On this basis, the FS adopts a long-term spodumene price assumption of US$1,221 per tonne (SC5.5 basis). This figure is derived from a basket of sources including Benchmark Intelligence's long-term market analysis, consensus forecasts from leading financial institutions, and recent NI 43-101 technical report disclosures. These references indicate that spodumene concentrate prices for SC5.5 generally cluster in the US$1,100–1,350/t range. Therefore, a price assumption within this range is considered to fairly represent foreseeable longer-run market conditions applicable to the Project development scenario, as compared to the recent spot price of US$830/t (SC6, FOB Australia basis – September 19, 2025).

While EVs remain the primary driver of lithium demand, the rapid expansion of battery energy storage systems (BESS) has become an increasingly material factor. Global BESS installations grew more than 60% year-on-year in 2024 and reached 107 GWh in the first seven months of 2025, representing a 38% increase over the same period in 2024. This growth trajectory highlights BESS as a structural new source of lithium demand.

On the supply side, achieving the growth required to meet projected demand will be highly challenging. A significant portion of the future supply pipeline is expected to come from projects that are either not yet in production, in care and maintenance, or at early development stages. These categories of projects carry elevated execution and financing risks, and historically many have faced delays or failed to progress as planned. As a result, there is considerable uncertainty as to whether the necessary supply capacity will be delivered on the timelines assumed in market forecasts. Benchmark Intelligence projects that, despite the sizeable development pipeline, structural supply deficits are expected to emerge from 2030 onwards, with shortfalls of approximately 290,000 tonnes LCE by 2035 and nearly 600,000 tonnes LCE on average between 2035 and 2040.

Taken together, accelerating BESS demand and the uncertainty of future supply additions are expected to place further upward pressure on long-term spodumene pricing.

The Company has an offtake binding term sheet for 100,000 tonnes (SC5.5) per year for a period of 10 years with PowerCo (see news release dated December 18, 2024), with pricing largely linked with reported market price references. Based on ongoing engagement with industry, the Company views the balance of its production (~700,000 tonnes per year at full production) being readily placed to customers consistent with the Project development and expansion schedule.

These factors, together with the increasing focus in Western markets on establishing resilient and sustainable supply chains for battery materials supports the decision to adopt a long-term spodumene price assumption of US$1,221 (SC5.5) per tonne in the FS. The NPV sensitivity analysis included in this release (Figure 1) illustrates the impact of higher (as well as lower) spodumene prices on Project economics, demonstrating that while the FS base case is grounded in prudent assumptions, stronger pricing outcomes have the potential to materially enhance the Project's valuation.

______________________

5  Cash operating cost at site includes mining, processing, and site administration, it is a non-IFRS measure, and when expressed per tonne, a non-IFRS ratio. Refer to the "Non-IFRS and other financial measures" section of this press release for further information on these measures.

6  Total cash operating cost (DAP Grande-Anse as POL) includes mining, processing, site administration, and product transportation to Grande-Anse.  It is a non-IFRS measure, and when expressed per tonne, a non-IFRS ratio. Refer to the "Non-IFRS and other financial measures" section of this press release for further information on these measures.

7  All-in sustaining costs ("AISC") includes mining, processing, site administration, and product transportation costs to Grande-Anse and sustaining capital over the LOM per unit of concentrate produced during the LOM.. It is a non-IFRS measure, and when expressed per tonne, a non-IFRS ratio. Refer to the "Non-IFRS and other financial measures" section of this press release for further information on these measures.

Sensitivity Analysis

A sensitivity analysis was conducted on the base case post-tax NPV8% of the Shaakichiuwaanaan Project. The analysis shows that the Project is most sensitive to revenue factors around the Project including lithium grade (%Li2O), followed by spodumene concentrate price, and exchange rate.

Figure 1: Sensitivity Analysis (+/- 20%)
Figure 1: Sensitivity Analysis (+/- 20%)

Current market conditions (as defined by a recent spot price of US$830/t SC6, FOB Australia basis – September 19, 2025) are not representative of long-term market price forecasts from independent reporting agencies (please see Revenue and Market Price Assumption section above). In any case, the project sensitivity analysis (Figure 1) demonstrates the relative economic resilience of the project to lower than forecast price outcomes.

Funding & Strategic Engagement

Since completion of the Preliminary Economic Assessment (PEA), the Company has been evaluating a range of potential funding solutions designed to deliver the most cost-effective and value-enhancing package(s) for both the Company and its shareholders. This work continues to progress alongside the FS and ESIA development process and will continue as the Company moves through project optimization and permitting. Potential funding solutions under consideration include an appropriate combination of strategic, debt and listed equity, and government programs, integrated with potential downstream collaboration opportunities to further enhance project value.

The scale, quality, and strategic positioning of the Project have already enabled PMET to attract globally recognized partners. Volkswagen AG, through its financing subsidiary, invested approximately C$69 million at a 65% premium to the share price at the time, reflecting strong confidence in the Project's fundamentals and its alignment with Volkswagen's global battery and EV ambitions. The partnership also provides Volkswagen with a right to negotiate to be a cornerstone investor for Project funding at FID in return for additional offtake (on terms to be mutually agreed). The structure of this strategic investment demonstrates PMET's ability to attract high-quality partners and value-accretive capital.

Discussions are also ongoing with several industry participants and strategic groups interested in further long-term supply arrangements, reflecting growing global efforts to establish diversified, transparent, resilient supply chains for lithium and other critical minerals.

PMET continues to build strong engagement with governmental and institutional stakeholders, including both Canadian and international export credit agencies, alongside tier-1 commercial financiers and equity funding groups. These discussions are progressing in support of a targeted project financing package aligned with an FID by the end of FY2027.

Furthermore, the Governments of Canada and Québec continue to demonstrate sustained commitment to advancing the critical minerals sector. The Company believes it could potentially have access to tailored financial programs and incentives designed to accelerate the development of key battery supply chain assets, such as Shaakichiuwaanaan. PMET's recent participation in a ministerial trade and investment mission organized by the Ministère des Ressources Naturelles et des Forêts and Investissement Québec — in collaboration with KOMIR and the Japan Bank for International Cooperation — underscores the Project's growing international visibility and the Company's ongoing dialogue with prospective partners across the lithium, tantalum, and caesium value chains.

Taken together, these relationships and initiatives provide a strong foundation for PMET's future funding strategy, positioning the Company to advance toward FID with credible partners, robust institutional support, and a competitive project ready to anchor new supply chains across North America, Europe, and Asia. Although a Final Investment Decision (FID) is not required at this time, these ongoing discussions are focused on establishing the commercial and financial framework to support a development-ready project.

Mineral Resource Estimate

The Shaakichiuwaanaan Consolidated Mineral Resource Estimate (MRE), which includes both the CV5 and CV13 pegmatites, has been completed in accordance with NI 43-101, and CIM Definition Standards for Mineral Resources and Reserves reporting guidelines and is presented in Table 5. As the Company is dual listed on the ASX in Australia, the QP also considered the definitions of JORC 2012. The Company has reported the Consolidated MRE (effective as of June 20, 2025) to ASX in accordance with the JORC Code 2012 (see news release dated July 20, 2025).

Table 5: Shaakichiuwaanaan Consolidated Mineral Resource Estimate

Pegmatite

Classification

Tonnes

Li2O

Cs2O

Ta2O5

Ga

Contained
LCE (Mt)

Mt

%

%

ppm

ppm

CV5 & CV13

Indicated

108.0

1.40

0.11

166

66

3.75

Inferred

33.4

1.33

0.21

155

65

1.09

1.

Mineral Resources were prepared in accordance with NI 43-101 – Standards for Disclosure of Mineral Projects and the CIM Definition Standards (2014). Mineral Resources that are not Mineral Reserves do not have demonstrated economic viability. This estimate of Mineral Resources may be materially affected by environmental, permitting, legal, title, taxation, sociopolitical, marketing, economic, or other relevant issues.

2.

The independent Competent Person (CP), as defined under JORC, and Qualified Person (QP), as defined by NI 43‑101 for this resource estimate is Todd McCracken, P.Geo., Director – Mining & Geology – Central Canada, BBA Inc. The Effective Date of the estimate is June 20, 2025 (through drill hole CV24-787).

3.

Estimation was completed using a combination of inverse distance squared (ID2) and ordinary kriging (OK) for CV5 and inverse distance squared (ID2) for CV13 in Leapfrog Edge software with dynamic anisotropy search ellipse on specific domains.

4.

Drill hole composites at 1 m in length. Block size is 10 m x 5 m x 5 m with sub-blocking.

5.

Both underground and open-pit conceptual mining shapes were applied as constraints to the Consolidated MRE to demonstrate reasonable prospects for eventual economic extraction. Cut-off grades for open-pit constrained resources are 0.40% Li2O for both CV5 and CV13, and for underground constrained resources are 0.60% Li2O for CV5 and 0.70% Li2O for CV13. Open-pit and underground Mineral Resource constraints are based on a long-term average spodumene concentrate price of US$1,500/tonne (6% basis FOB Bécancour) and an exchange rate of 0.70 USD/CAD.

6.

Mineral Resources for the Rigel and Vega zones are hosted within the CV13 Pegmatite's open-pit conceptual mining shape and, therefore, are included within the Consolidated MRE for CV5 and CV13 pegmatites. The Rigel and Vega zones were interpreted using a 0.50% Cs2O grade constraint based on mineral processing analogues and mineralogical analysis supporting pollucite as the predominant Cs-bearing mineral present.

7.

Rounding may result in apparent summation differences between tonnes, grade, and contained metal content. 

8.

Tonnage and grade measurements are in metric units.

9.

Conversion factors used: Li2O = Li x 2.153; LCE (i.e., Li2CO3) = Li2O x 2.473, Ta2O5 = Ta x 1.221, Cs2O = Cs x 1.0602

10.

Densities for pegmatite blocks (both CV5 & CV13) were estimated using a linear regression function (SG = 0.0674x (Li2O% + 0.81 x B2O3%) + 2.6202) derived from the specific gravity ("SG") field measurements and Li2O grade. Non-pegmatite blocks were assigned a fixed SG based on the field measurement median value of their respective lithology.

11.

The Mineral Resources are inclusive of the Mineral Reserves.

All reported Mineral Resources have been constrained by conceptual open pit and underground mineable shapes to demonstrate reasonable prospects for eventual economic extraction ("RPEEE"). The cut-off grade is variable depending on the mining method and pegmatite (0.40% Li2O open-pit, 0.60% Li2O underground at CV5, and 0.70% Li2O underground at CV13). All other elements reported (Cs₂O, Ta₂O₅, and Ga) are considered to have RPEEE when mined and processed concurrently with the lithium resource. The Effective Date of the MRE is June 20, 2025. Mineral Resources are not Mineral Reserves as they do not have demonstrated economic viability.

The FS presented has been completed for lithium only on the CV5 Pegmatite's Mineral Resource component (of the Consolidated MRE), which includes 101.8 Mt at 1.38% Li2O Indicated and 13.9 Mt at 1.21% Li2O Inferred.  

The CV5 Pegmatite is a Li-Cs-Ta (LCT) pegmatite situated central to the Property within the Guyer Greenstone Belt, considered part of the larger La Grande River Greenstone Belt, and intrudes predominantly amphibolite, metasediment, and lesser ultramafic rock types. The principal lithium mineral is spodumene which is present typically as decimetre to metre scale crystals.

The CV5 Pegmatite, including the principal dyke, is modelled to extend continuously over a lateral distance of at least 4.6 km and remains open along strike at both ends and to depth along a large portion of its length (Figure 2). The principal dyke ranges from <10 m to more than 125 m in true width, and may pinch and swell aggressively along strike, as well as up and down dip. It is primarily the thickest at near-surface to moderate depths (<225 m), forming a relatively bulbous, elongated shape, which may flare to surface and to depth variably along its length. The principal dyke also hosts the high-grade Nova Zone, which has been traced over a strike length of at least 1.1 km and includes multiple drill intersections ranging from 2 m to 25 m (core length) at >5% Li2O, within a significantly wider mineralized zone of >2% Li2O.

Figure 2: Plan view of CV5 Pegmatite geological model – all lenses.
Figure 2: Plan view of CV5 Pegmatite geological model – all lenses.

Mineral Reserve Estimate

The mine design and Mineral Reserve estimate were completed on the CV5 Pegmatite to a level appropriate for feasibility studies. The Mineral Reserves were estimated in accordance with the CIM Estimation of Mineral Resources & Mineral Reserves Best Practice Guidelines (November 29, 2019) and CIM Definition Standards for Mineral Resources and Reserves (May 10, 2014) and also comply with the JORC Code 2012.

In line with these standards, the Mineral Reserves for the CV5 Pegmatite are based solely on Indicated Mineral Resources, and for lithium only. Any Inferred Resources that fall within the mine design envelope have been treated as waste and assigned a grade of 0% Li2O for the purposes of mine planning and economic evaluation.

To evaluate the potentially economical portion of the Mineral Resource Estimate, separate break-even cut-off grades were calculated for the open pit and the underground components. The calculation used operating costs reflecting current labour and fuel price, inclusive of mining, processing, G&A, concentrate transport, and royalties. The metallurgical recovery assumption followed a grade/recovery curve determined via extensive testing undertaken by SGS Canada. The cut-off grade calculation also takes into account dilution and mining recovery assumptions. The resulting cut-off grades used for the open pit and the underground Mineral Reserves are 0.4% and 0.7% Li2O respectively.

A zone-by-zone approach was applied to validate the economic viability of each area of the deposit by integrating zone-specific sustaining capital costs into the economic analysis for the underground Reserve, whereby stope clusters that did not support development costs to access them, were not converted to Reserves. Underground stopes located within the crown pillar were not converted to Reserves.

A maiden Mineral Reserve for the Shaakichiuwaanaan Project (lithium-only CV5) has been estimated at 84.3 Mt at 1.26% Li2O Probable, for 2.62 Mt of contained lithium carbonate equivalent ("LCE"), and is presented in Table 6.

No material risks have been identified at this stage of Project development with respect to social or governmental approvals, therefore no additional assumptions have been applied to the Mineral Reserve Estimate for the purposes of these factors.

It is the opinion of the Qualified/Competent Person that the Mineral Reserves estimate is supported by appropriate design, scheduling and costing work reported to a feasibility study level of detail. Sufficient modifying factors and economic considerations have been applied to the Indicated Mineral Resource to declare the Probable Mineral Reserve. As such, Mineral Reserves are reported commensurate with the Probable classification.

Sections 1 to 4 of the JORC Code Table 1 Report is included in Appendix 1 in accordance with ASX Listing Rule 5.9.

Table 6: Shaakichiuwaanaan Mineral Reserve (CV5)

Area

Classification

Tonnes
(Mt)

Grade
(Li2O%)

Contained Li2O
(Mt)

Contained Li
(Mt)

Contained LCE
(Mt)

Open Pit

Proven

-

-

-

-

-

Probable

49.2

1.12

0.55

0.26

1.36

Underground

Proven

-

-

-

-

-

Probable

35.1

1.45

0.51

0.24

1.26

TOTAL

Proven

-

-

-

-

-

Probable

84.3

1.26

1.06

0.49

2.62

1.

The Mineral Reserves were estimated using the CIM Estimation of Mineral Resources & Mineral Reserves Best Practice Guidelines (November 29 ,2019) and CIM Definition Standards for Mineral Resources and Reserves (May 10, 2014).

2.

The mine design and Mineral Reserve estimate have been completed to a level appropriate for feasibility studies. Mineral Reserves are based on the Indicated Mineral Resources only. The Inferred Mineral Resources contained within the mine design are not included and classified as waste.

3.

Mineral Reserves are estimated using a long-term lithium price of USD 1,303/t of spodumene concentrate at 5.5% Li2O and an exchange rate CAN/USD of 1.32.

4.

The Qualified Person for the estimate is Carl Michaud, P.Eng., MBA. The estimate has an Effective Date of September 11, 2025.

5.

The Mineral Reserves for open pit are estimated using a cut-off grade of 0.40% Li2O. Open pit marginal material containing grade above 0.37% Li2O is also included within this statement. Mineral Reserves for underground stoping are estimated using a cut-off grade of 0.70%. Underground development tonnages containing material above 0.37% Li2O are also included in the statement.

6.

The following mill recovery equation was used in the cut-off grade recovery:

7.

The open pit strip ratio is 3.40 and dilution factor is 2.0% based on the smallest mining unit (SMU). The open pit mine mining recovery is 97%.

8.

The underground mine average external dilution factor is 12.7% including 3.9% for backfill dilution and 8.8% for ELOS dilution.

9.

For the underground Mineral Reserves, a minimum mining width of 5 m was applied with a mining recovery of 90% for all stopes, while 100% extraction was assumed for all development mining.

10.

Contained lithium oxide (Li2O), lithium (Li), and lithium carbonate equivalent (LCE) are reported without accounting for metallurgical recovery.

11.

Total may not sum due to rounding.

Operations

The Shaakichiuwaanaan Property is located in the Eeyou Istchee James Bay region of Québec, Canada, approximately 220 km east of Radisson, Québec, and 240 km north-northeast of Nemaska, Québec. The Property consists of two (2) primary claim groups, one straddling KM-270 of the Trans-Taiga Road, and the second with its northern border located directly south of KM-270, approximately 5.8 km from the Trans-Taiga Road and powerline infrastructure corridor (Figure 3).

The La Grande 4 ("LG-4") hydroelectric dam complex is located approximately 30 km north-northeast of the Property. The CV5 Spodumene Pegmatite is located central to the Property, approximately 13 km south of KM-270 on the Trans-Taiga Road, 14 km south of the powerline, and 50 km southwest of the LG-4 dam complex.

The Property is situated on Category III Land within the Eeyou Istchee Cree Territory (Cree Nation of Chisasibi, and Cree Nation of Mistissini), as defined under the James Bay and Northern Québec Agreement ("JBNQA"). The Eeyou Istchee James Bay Regional Government is the designated municipality for the region including the Property.

Figure 3: Property Location
Figure 3: Property Location

Mining Summary

The CV5 Pegmatite deposit consists of a large principal dyke, flanked by several smaller dykes striking approximately east-west. Planned mining operations will incorporate both conventional open pit ("OP") mining and mechanized long hole open stoping underground ("UG") mining methods. The pegmatite dykes dip at approximately 80° northerly and extend over a strike length of approximately 4.6 km with mineralization modelled from surface to a depth of 650 m. A significant portion of the orebody is located under Lake 001, which will require partial dewatering to enable OP operation.

The OP and UG mined tonnes, processing schedule, and concentrate production are based solely on Mineral Reserve and presented in Figure 4, Figure 5, and Figure 6.

Figure 4: Open Pit and Underground Mined Tonnes
Figure 4: Open Pit and Underground Mined Tonnes

1.        During the year ending June 2029, overburden mining will take place for four months. 

 

Figure 5: Processing Schedule
Figure 5: Processing Schedule

 

Figure 6: Spodumene Concentrate Production – SC5.5 (target)
Figure 6: Spodumene Concentrate Production – SC5.5 (target)

Mining Methods and Assumptions

Open Pit

The OP operation will utilize a fleet of diesel-powered equipment, including drills, hydraulic shovels, and off-highway haul trucks. The Project consists of a two (2) staged single pit, both mined with sub pits. In total, the operations will be executed in six (6) separate sub pits. The OP peak mining rate is 23.0 Mtpa over a LOM of 19 years including the pre-production period. A total of 49.2 Mt at 1.12% Li2O of ore will come from the open pit. A total of 216.7 Mt of material, including ore, waste rock, and overburden, will be moved during the life-of-mine, resulting in an average stripping ratio of 3.4.

The primary loading and hauling fleet will consist of 15 m3 diesel-hydraulic shovels paired with 140 tonne off-highway mining trucks. The OP mining operation will be primarily owner-operated, with contractors responsible for overburden removal and explosives handling. Pre-production mining will extend over approximately 24 months, by providing construction material and removing overburden to establish initial access to the orebody.

A total of 10.5 Mt of waste and 1.5 Mt of ore will be mined during the pre-production and commissioning period. This waste will be used for construction purposes, while the ore will be stockpiled until the process plant commences operation.

A plan view of the OP is presented in Figure 7.

Figure 7: Final Pit Outline – Plan View
Figure 7: Final Pit Outline – Plan View

Underground Mine

The UG operation comprises a single ramp accessible through a portal located near the run-of-mine (ROM) pad. The selected mining method is long-hole open stoping (LHOS) with cemented paste backfill (CPB), using both transverse and longitudinal stoping techniques (Figure 8 and Figure 9).

The LOM for the UG mine is expected to be 21 years including construction, development, pre-production, and the full production period. Over this LOM, the UG mine is expected to be at full production for 16 years. A two-year pre-production period is planned to allow sufficient underground development to be completed to sustain full production. The UG mine is expected to achieve an average production rate of 5,475 tpd of ore, with 5,200 tpd from stope production and an average 275 tpd from lateral development. Development of the UG mine includes approximately 96.7 km of lateral and 1.4 km of vertical development to be excavated. A total of 35.1 Mt of ore is expected to be mined at an average diluted lithium oxide grade of 1.45% Li2O. The primary production and development equipment fleet includes 18 t battery electric vehicle (BEV) load-haul-dump (LHD), coupled with 55 tonnes BEV-powered underground mining trucks.

Figure 8: Underground Mine Longitudinal View by Mining Method – Looking 289° W (Not to scale)
Figure 8: Underground Mine Longitudinal View by Mining Method – Looking 289° W (Not to scale)

 

Figure 9: Underground Mine Longitudinal View by Mining Method – Looking North (Not to scale)
Figure 9: Underground Mine Longitudinal View by Mining Method – Looking North (Not to scale)

Overburden, Waste Rock and Tailings Storage Facilities

A total of 155 Mt of waste rock, 12 Mt overburden, and 54 Mt tailings will be stored on site, primarily in stockpiles (Figure 10). Stockpile 001 and the in-pit waste rock deposition will contain non-potentially acid-generating/non-metal leaching (Non-PAG/Non-ML) waste rock. Stockpile 002 will store both potentially acid-generating/metal leaching (PAG/ML) waste rock and Non-PAG/ML tailings material. Overburden will be stored in Stockpile 004 and Stockpile 005. Aside overburden, which will be mined using smaller contractor equipment, all waste rock will be hauled to the Stockpiles and dry stacked using 140 t off-highway mining trucks and tracked dozers.

Figure 10: Overburden, Waste Rock and Tailings Storage Facilities – Plan View (Not to scale)
Figure 10: Overburden, Waste Rock and Tailings Storage Facilities – Plan View (Not to scale)

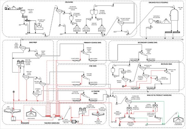
Processing Summary

The mineral processing facility is designed to produce spodumene concentrate from the run-of-mine (ROM – ore mined and delivered to stockpile). The facility will include ROM stockpiling, crushing, beneficiation, dewatering, and load-out areas. Crushing, beneficiation, and dewatering will be performed using two (2) identical parallel process trains that could be operated independently of one another. Each process train will account for half (50%) of the crushing, beneficiation and dewatering capacity.

Each process train will be inside three (3) main buildings: the primary crushing building, the secondary and tertiary crushing building, and the main process plant. The crushed mineralized material will be stored under domes located on a concrete pad. The process trains may have shared or separate buildings. 

The mineral processing facility is designed to produce spodumene concentrate at 5.50% lithium oxide grade (% Li2O) (Figure 11). The ROM will be transported by truck either to the crushing area or to the ROM stockpiles. The comminution and beneficiation processes include crushing, dense media separation (DMS), magnetic separation, and dewatering. The facility will also perform thickening, filtration, product load-out and tailings handling.

Figure 11: Mineral Processing Facility Simplified Process Flow Diagram
Figure 11: Mineral Processing Facility Simplified Process Flow Diagram

The concentrator has a recovery that is a function of the feed lithia grade (i.e., % Li2O). The recovery can be estimated with the following function: 

Recovery % = 75 % × (1 – e –2(Li2O Feed Grade %)

Infrastructure

The site infrastructure plan has been outlined to minimize environmental impacts on surrounding water bodies, improve vehicle traffic safety and distances, optimize construction, costs and maximize operational efficiency and flexibility.

The main site infrastructure includes the following:

  • Site main access road.
  • Open-pit mine.
  • Underground mine and portal.
  • Surface infrastructure for underground mine as mine ventilation and heating, UG raises to surface.
  • Mine laydown area.
  • Process plant (crusher and screening, crushed ore silos, DMS concentrators, concentrate and tailings loadouts).
  • Paste backfill plant.
  • Vehicle maintenance garage.
  • Administrative offices, dry rooms, warehouses, laboratory and auxiliary buildings for the concentrator and the mine areas.
  • Waste rock and tailings management piles with their associated ditching and basin systems for water management.
  • Overburden piles storage with their associated ditching and basin systems.
  • Fresh / raw water lake intake and water treatment plants.
  • Electrical substation and overhead electrical powerlines.
  • Site roads and pads with their associated ditching and culvert, and bridge systems for drainage.
  • Aggregate crushing plant area.
  • Emulsion plant and explosive storage magazines buildings.
  • Laydown area.
  • Fuel storage pad and refuelling stations.
  • Run-Of-Mine (ROM) pad.
  • Water diversion dams and diversion channel for Lake 001.
  • Permanent workers camp for construction and operational needs.
  • First Nation cultural centre.
  • Temporary construction facilities.

 

Figure 12: Site Infrastructure – General Layout
Figure 12: Site Infrastructure – General Layout

Power Supply and Distribution

The site is expected to be powered by Hydro-Québec's 315 kV overhead transmission system originating from the Tilly substation, located near the LG-4 Hydro-Québec Dam. A dedicated 315 kV interconnection point is expected to be established to provide electrical service to the main Project site.

An off-site 315/120 kV substation, rated at 50 MVA, will be constructed approximately 2 km from the existing 735/315 kV Tilly substation. This facility will step down the transmission voltage and supply 120 kV power to the mine site via a new 54 km 120 kV overhead transmission line. Wherever feasible, the transmission line routing will follow existing roadways to reduce environmental impact and simplify construction logistics.

Power supply to site will form part of the Company's continued engagement with regulatory authorities. Authority to access power will be subject to continued engagement on the detailed engineering solutions and approval to access power via the Hydro Quebec and Quebec Government application process.

Concentrate Transport

The mine site is located along the Trans-Taiga Highway, approximately 844 km from the Matagami Transshipment Center. This route includes 290 km on the east–west Trans-Taiga Road and 554 km on the north–south Billy Diamond Highway.

For the purpose of the FS, transportation of concentrate was modelled as a contracted service. At nominal plant capacity, daily output totals 2,191 t of concentrate to be hauled. Trucks with a 75 t capacity are assumed (and will require special annual permits from the regulator). Special conditions are also expected during seasonal thaw periods.

These 75 t vehicles will consist of a four-axle tractor and a five-axle bi-train trailer, equipped with a trailer cover and side-discharge system. Accounting for an additional 5% capacity margin, approximately 30 truck trips will be required daily between the mine and Matagami from 2032 to 2048. Operations will run 24 hours a day, 7 days a week, year-round. A fleet of 80 trucks will be maintained to provide a 25% buffer for maintenance, road restrictions and/or environmental disruptions.

From Matagami, the FS scope contemplates transport of spodumene concentrate by train to the maritime terminal at Grande-Anse, La Baie, Québec, for vessel loading. Railcars will be 93 t capacity gondolas, 52' in length, weighing 31.4 t each (including covers), with a maximum payload of 98,430 kg. The rail corridor's capacity from Matagami to Grande-Anse is 130 tonnes. Annual shipments will total approximately 8,602 railcars – about 172 railcars per week, assuming a 50-week operational year. The rail distance is 1,075 km, and a full round trip, including loading, CN transport, transit time, and unloading, is estimated at 18 days. To sustain operations, 620 leased railcars will be required at full-scale operations.

Approvals, Social Acceptability, and License to Operate

In February 2025, PMET submitted its Initial Project Description for the Shaakichiuwaanaan lithium-only Project on the CV5 Pegmatite to the Impact Assessment Agency of Canada (IAAC), formally initiating the federal component of the Project's permitting process. The federal impact assessment is proceeding in parallel with the provincial (Quebec) Environmental and Social Impact Assessment (ESIA) which commenced in 2023.

Both levels of government have issued tailored guidelines for the Project. Over the past three years, the Company has completed environmental baseline data collection programs and community consultations, providing a strong foundation for the ESIA submissions to both federal and provincial regulators. In addition, a copy of the Project Notice has also been sent to the Cree Nation Government, as required under the James Bay and Northern Quebec Agreement (JBNQA). Pre-submission meetings with the Cree Nation, as well as with provincial and federal authorities, have been held to ensure concerns are well addressed. The next step is the official submission to the Provincial Administrator who will forward it to the Evaluating Committee (COMEV) of the JBNQA for review, and copies to the Cree Nation Government and affected Cree community. The review by the Examination Committee (COMEX) will take between 6 to 9 months per submission and a final decision is expected in approximately 18 to 24 months from the initial official submission to the Provincial Administrator. COMEX includes Cree and Quebec representatives. A recommendation is submitted to the Administrator (the Quebec Minister of the Environment) who issues the final decision.

Full closure and reclamation considerations have been included within the FS outcomes.

Key Opportunities

With the FS now completed, the Company is in a position to finalize and file the ESIAs that will support the final mine authorisations for a full project scope with processing facilities of up to 5.1 Mtpa. Concurrently with this process, that is expected to take approximately 18 to 24 months, the Company will start detailed engineering work on the Project, with a view to further optimize the Project schedule and economic outcomes to inform a FID which remains targeted for 2027. This demonstrates the Company's commitment to optimizing the Project and maximizing shareholder value.

Some of the key opportunities with the potential to further enhance and optimize Project efficiency and sustainability include:

  • Project Schedule Optimisation: Streamline Project schedules and further refine the phased approach to optimize capital and operational expenditure.
  • Modularization of Construction: Investigate the potential to modularize key infrastructure with a view to further improve Project execution schedule and reduce costs by reducing constraints from seasonality.
  • Realize Tantalum Co-Product Benefits: Finalize testwork to support the development of a "bolt-on" tantalum recovery circuit at CV5, which has the potential to generate additional revenue (in the form of a byproduct credit) with expected modest upfront capital investment. This project could also add robustness and market resilience to the Project by exposing it to a second commodity, potentially helping it weather lithium downcycles.
  • Further De-Risk CV5 Underground Execution Via a Bulk Sample Program: The Company is considering the development of a 2,300 metres exploration ramp to access the mineralized zone at two distinct elevations (125 metres depth and 215 metres depth) to validate key geological, geotechnical, and hydrogeological assumptions for the Project. Development in the mineralized zone would specifically target the high-grade Nova Zone, and even more specifically high-grade lithium-caesium-tantalum intercepts in order to improve geological understanding.
  • Fully Realize the Potential of the Nova Zone: Reviewing processing and access strategy of the Nova Zone could supply higher-grade process plant feed and lower operating costs earlier in the production cycle, which could improve Project economics.
  • CV13 and Caesium Co-Product Benefits: Continuing to progress exploration at CV13 for potential inclusion into the LOM production profile (lithium and tantalum), as well as advancing geological and metallurgical understanding of pollucite (caesium) component for its eventual development as a co-product of lithium production.
  • Increase Mineral Resources and Conversion to Mineral Reserves: Focus on increasing Mineral Resources and Reserves to extend mine life through further exploration of the Project and surrounding zones like CV13, including its high-grade Vega Zone. Each additional year of plant feed is expected to benefit Project economics and optimize the mine plan.
  • Valorizing Lithium in DMS Tailings: The DMS middlings and undersize still contain a meaningful amount of lithium which may be recoverable later in the mine-life through the future addition of a flotation circuit.

Government Tax Incentive/Assistance

The Company, in consultation with its tax advisors, reviewed the Project's initial capital budget and identified material tax credits and other governmental support programs for which the Project may be eligible.

The CTM-ITC provides up to a 30% refundable tax credit on eligible capital costs for mining companies engaged in critical mineral extraction and processing activities. Based on the review, the Company and its tax advisors estimate that up to $1.2 billion of expected costs associated with the Project may be deemed eligible for the CTM-ITC, leading to a potential refundable investment tax credit of approximately $360M.

The Project also stands to benefit from Québec's tax holiday for large investment projects, offering substantial tax relief on capital investment. This incentive is expected to enhance the financial attractiveness of the Shaakichiuwaanaan Project and has been incorporated in the tax model. Based on the location of the Project and planned eligible investment expenditures, the new tax holiday could provide income tax savings of $200M over the first 4 years of production.

In addition, the Project should also benefit from Québec's Tax Credit Relating to Resources (TCRR), which provides a refundable tax credit of up to 45% of the cost of eligible exploration and development expenses for "critical" and "strategic" minerals. A cap of $100 million per five-year period was introduced to limit expenses eligible for the credit. Based on the review, expected costs associated with the Project may be deemed eligible for the TCRR, leading to a potential refundable investment tax credit of $57M. The Project's potential tax credits and government support are contingent on eligibility requirements and government approval. There is no guarantee the Company will obtain any or all of the above-mentioned government initiatives. 

Conclusion

The completion of the FS represents a major milestone for PMET and the Shaakichiuwaanaan Project, confirming its strong technical and economic foundations as one of the more advanced hard-rock lithium developments in the Americas. With robust operating margins and scalability up to 5.1 Mtpa, the Project is positioned to become a cornerstone supplier to North American, European, and allied battery supply chains.

The study also underscores significant upside potential through ongoing optimization and co-product recovery for tantalum and caesium, two critical minerals with strategic applications. Integration of these co-products offers a pathway to enhance project economics, diversify revenue streams, and reinforce the Project's resilience across market cycles.

Having completed the FS, PMET is now positioned to finalize its ESIA for submission, initiating the final permitting stages while advancing detailed engineering and partnership discussions with strategic, governmental, and institutional stakeholders. These initiatives will underpin a FID targeted for the end 2027.

PMET's Shaakichiuwaanaan Project combines scale, quality, and jurisdictional advantage to deliver a sustainable, long-term source of spodumene concentrate supported by high-value co-products. With continued government collaboration, strong community partnerships, and growing international interest, PMET is on track to transition from feasibility to development and to create enduring value for shareholders.

Non-IFRS and other financial measures

This press release includes non-IFRS financial measures and non-IFRS financial ratios. The Company believes that these measures provide additional insight, but these measures are not standardized financial measures prescribed under IFRS and therefore should not be confused with, or used as an alternative for, performance measures calculated according to IFRS. Furthermore, these measures should not be compared with similarly titled measures provided or used by other issuers.

The non-IFRS financial measures and non-IFRS financial ratios used in this news release and common to the mining industry are defined below:

  • Cash operating costs at site and cash operating costs at site per tonne: Cash operating costs at site is a non-IFRS financial measure which includes mining, processing, and site administration. Cash operating costs at site per tonne is a non-IFRS financial ratio which is calculated as cash operating costs at site divided by anticipated production expressed in tonnes. These measures capture the important components of the Company's anticipated production and related costs and are used to indicate anticipated cost performance of the Company's operations.
  • Total cash operating costs (DAP Grande-Anse as POL) and total cash operating costs per tonne (DAP Grande-Anse as POL): Total cash operating costs (DAP Grande-Anse as POL) is a non-IFRS financial measure which includes mining, processing, site administration, and product transportation to Grande-Anse. Total cash operating costs (DAP Grande-Anse as POL) per tonne is a non-IFRS financial ratio which is calculated as total cash operating costs (DAP Grande-Anse as POL) divided by anticipated production expressed in tonnes. These measures capture the important components of the Company's anticipated production and related costs and are used to indicate anticipated cost performance of the Company's operations.
  • All-in sustaining cost (AISC) and AISC per tonne: All-in sustaining cost is a non-IFRS financial measure which includes mining, processing, site administration, and product transportation to Grande-Anse and sustaining capital but excludes royalties. All-in sustaining cost per tonne of spodumene concentrate is a non-IFRS financial ratio which is calculated as all-in sustaining cost divided by anticipated production expressed in tonnes. These measures capture the important components of the Company's anticipated production and related costs and are used to indicate anticipated cost performance of the Company's operations.

The Company does not currently have operations and therefore does not have historical equivalent measures to compare and cannot therefore reconcile with historical measures.

About PMET Resources Inc.

PMET Resources Inc. is a pegmatite critical mineral exploration and development company focused on advancing its district-scale 100%-owned Shaakichiuwaanaan Property located in the Eeyou Istchee James Bay region of Quebec, Canada, which is accessible year-round by all-season road and proximal to regional powerline infrastructure. The Project hosts a Consolidated Mineral Resource8, which includes the Rigel and Vega caesium zones, totalling 108.0 Mt at 1.40% Li2O, 0.11% Cs2O, 166 ppm Ta2O5, and 66 ppm Ga, Indicated, and 33.4 Mt at 1.33% Li2O, 0.21% Cs2O, 155 ppm Ta2O5, and 65 ppm Ga, Inferred, and ranks as the largest9 lithium pegmatite resource in the Americas, and in the top ten globally. Additionally, the Project hosts the world's largest pollucite-hosted caesium pegmatite Mineral Resource at the Rigel and Vega zones with 0.69 Mt at 4.40% Cs2O, Indicated, and 1.70 Mt at 2.40% Cs2O, Inferred

For further information, please contact us at info@pmet.ca or by calling +1 (604) 279-8709, or visit www.pmet.ca. Please also refer to the Company's continuous disclosure filings, available under its profile at www.sedarplus.ca and www.asx.com.au, for available exploration data.

This news release has been approved by

"KEN BRINSDEN"                                                         

Kenneth Brinsden, President, CEO, & Managing Director

_________________________________

8  The Consolidated MRE cut-off grade is variable depending on the mining method and pegmatite (0.40% Li2O open-pit, 0.60% Li2O underground CV5, and 0.70% Li2O underground CV13). A grade constraint of 0.50% Cs2O was used to model the Rigel and Vega caesium zones, which are entirely within the CV13 Pegmatite's open-pit mining shape. The Effective Date of the MREs is June 20, 2025 (through drill hole CV24-787). Mineral Resources are not Mineral or Ore Reserves as they do not have demonstrated economic viability.

9  Determination based on Mineral Resource data, sourced through July 11, 2025, from corporate disclosure.

Disclaimer for Forward-looking Information

This press release contains "forward-looking information" or "forward-looking statements" within the meaning of applicable Securities Laws.

All statements, other than statements of present or historical facts, are forward-looking statements. Forward-looking statements involve known and unknown risks, uncertainties and assumptions and accordingly, actual results could differ materially from those expressed or implied in such statements. You are hence cautioned not to place undue reliance on forward-looking statements. Forward-looking statements are typically identified by words such as "plan", "development", "growth", "continued", "intentions", "expectations", "strategy", "opportunities", "anticipated", "trends", "potential", "outlook", "ability", "additional", "on track", "prospects", "viability", "estimated", "reaches", "enhancing", "strengthen", "target", "will", "believes", or variations of such words and phrases or statements that certain actions, events or results "may", "could", "would", "might" or "will" be taken, occur or be achieved. Forward-looking statements in this release include, but are not limited to, statements concerning: the results of the FS, including, without limitation, project economics, financial and operational parameters such as expected throughput, production, processing methods, cash costs, all-in sustaining costs, other costs, capital expenditures, free cash flow, NPV, IRR, payback period and life of mine, upside potential, opportunities for growth and expected next steps in the development of the project, including timing for potential commencement of construction and first production of concentrate, the economic potential of the Project, including its potential resilience to lower market cycle, the upcoming ESIA, including the proposed permitting and development timeline, the opportunities for additional conversion at CV5 and CV13, the anticipated production rate, the potential for the Project to become a cornerstone supplier to North American, European, and/or North Asian battery supply chains, the timing of the FID, the eligibility to tax credits and other governmental support programs, and the release of the FS, 

Although the Company believes its expectations are based upon reasonable assumptions and has attempted to identify important factors that could cause actual actions, events or results to differ materially from those described in forward-looking statements, there may be other factors that cause actions, events or results not to be as anticipated, estimated or intended. There can be no assurance that forward-looking information will prove to be accurate, as actual results and future events could differ materially from those anticipated in such information. Key assumptions upon which the Company's forward-looking information is based include without limitation, assumptions regarding development and exploration activities; the timing, extent, duration and economic viability of such operations, including any mineral resources or reserves identified thereby; the ability to achieve production and the timing thereof; the accuracy and reliability of estimates, projections, forecasts, studies and assessments; the Company's ability to meet or achieve estimates, projections and forecasts; the availability and cost of inputs; the price and market for outputs; foreign exchange rates; taxation levels; the timely receipt of necessary approvals or permits; the ability to meet current and future obligations; the ability to obtain timely financing on reasonable terms when required; the current and future social, economic and political conditions; and other assumptions and factors generally associated with the mining industry.  Readers are cautioned that the foregoing list is not exhaustive of all factors and assumptions which may have been used. 

Forward-looking statements are also subject to risks and uncertainties facing the Company's business, any of which could have a material adverse effect on the Company's business, financial condition, results of operations and growth prospects. Some of the risks the Company faces and the uncertainties that could cause actual results to differ materially from those expressed in the forward-looking statements include, among others, requirements for additional capital, operating and technical difficulties in connection with mineral exploration and development activities; actual results of exploration activities, including on the Project; the estimation or realization of mineral reserves and mineral resources; the timing and results of estimated future production; the costs of production, capital expenditures, the costs and timing of the development of new deposits, requirements for additional capital; future prices of spodumene; changes in general economic conditions; changes in the financial markets and in the demand and market price for commodities; lack of investor interest in future financings; the Company's ability to secure permits or financing for the completion of construction activities; and the Company's ability to execute on plans relating to the Project. In addition, readers should review the detailed risk discussion in the Company's most recent Annual Information Form filed on SEDAR+ for a fuller understanding of the risks and uncertainties that affect the Company's business and operations. These risks are not exhaustive; however, they should be considered carefully. If any of these risks or uncertainties materialize, actual results may vary materially from those anticipated in the forward-looking statements found herein.

Forward-looking statements contained herein are presented for the purpose of assisting investors in understanding the Company's business plans, financial performance and condition and may not be appropriate for other purposes. 

The forward-looking statements contained herein are made only as of the date hereof. The Company disclaims any intention or obligation to update or revise any forward-looking statements, whether as a result of new information, future events or otherwise, except to the extent required by applicable law. The Company qualifies all of its forward-looking statements by these cautionary statements.

Competent Person Statement (ASX Listing Rule 5.23)

The mineral resource estimate in this release was reported by the Company in accordance with ASX Listing Rule 5.8 on July 20, 2025. The Company confirms that, as of the date of this news release, it is not aware of any new information or data verified by the competent person that materially affects the information included in the announcement and that all material assumptions and technical parameters underpinning the estimates in the announcement continue to apply and have not materially changed. The Company confirms that, as at the date of this announcement, the form and context in which the competent person's findings are presented have not been materially modified from the original market announcement.

Qualified Person(s)

The information in this news release that relates to geology and the Consolidated MRE for the Shaakichiuwaanaan Project, which includes the CV5 Pegmatite, is based on, and fairly represents, information compiled by Mr. Todd McCracken, P.Geo., who is a Qualified Person as defined by NI 43-101, and member in good standing with the Ordre des Géologues du Québec ("OGQ") and with the Professional Geoscientists of Ontario ("PGO"). Mr. McCracken has reviewed and approved the technical information in this news release. Mr. McCracken is Director – Mining & Geology – Central Canada, of BBA Inc., a consulting firm based in Montréal, Québec, Canada, and is independent of the Company. Mr. McCracken does not hold any securities in the Company. Mr. McCracken has sufficient experience, which is relevant to the style of mineralization, type of deposit under consideration, and to the activities being undertaken to qualify as a Competent Person as described by the JORC Code, 2012. Mr. McCracken consents to the inclusion in this news release of the matters based on his information in the form and context in which it appears.

The information in this news release that relates to the market study and price assumption for spodumene concentrate is based on information compiled by PMET and BBA Inc. and has been reviewed and approved by Hugo Latulippe, P.Eng., who is a Professional Engineer registered with the Ordre des Ingénieurs du Québec ("OIQ"). Mr. Latulippe is a mining engineer and Principal Engineer for Mining and Geology at BBA Inc., a consulting firm based in Montréal, Québec, Canada, and is independent of the Company. Mr. Latulippe does not hold any securities in the Company. Mr. Latulippe takes responsibility for the market study and price assumption for spodumene concentrate aspects of the Shaakichiuwaanaan FS news release as a CP. Mr. Latulippe has sufficient experience relevant to the style of mineralization and type of deposit under consideration and to the activity he is undertaking to qualify as a Competent Person as such term is defined in the JORC Code (2012 edition) and a Qualified Person (as such term is defined in NI 43-101. Mr. Latulippe has reviewed the Shaakichiuwaanaan FS news release and has given his consent to the inclusion in the report of the matters based on his information in the form and context within which it appears.

The information in this news release that relates to Mineral Reserve, mining, and financial and economic analysis sections, presented in Section 4 of the Appendix I are based on information compiled by G Mining Services Inc. and reviewed and approved by Carl Michaud, who is a Professional Engineer registered with the OIQ. Mr. Michaud is a mining engineer and Vice President, Mining and Engineering at G Mining Services Inc., a consulting firm based in Brossard, Québec, Canada, and is independent of the Company. Mr. Michaud does not hold any securities in the Company. Mr. Michaud takes responsibility for the mining, Project infrastructure and financial and economic analysis aspects of the Shaakichiuwaanaan FS news release as a CP. Mr. Michaud has sufficient experience relevant to the style of mineralization and type of deposit under consideration and to the activity he is undertaking to qualify as a Competent Person as such term is defined in the JORC Code (2012 edition)) and a Qualified Person (as such term is defined in NI 43-101. Mr. Michaud has reviewed the Shaakichiuwaanaan FS news release and has given his consent to the inclusion in the report of the matters based on his information in the form and context within which it appears.

The information in this news release that relates to capital cost and project infrastructure presented in Section 4 of the Appendix I are based on information compiled by G Mining Services Inc. and reviewed and approved by Pascal Droz, who is a Professional Engineer registered with the OIQ". Mr. Droz is an electrical engineer and E&I Engineering Director at G Mining Services Inc., a consulting firm based in Brossard, Québec, Canada, and is independent of the Company. Mr. Droz does not hold any securities in the Company. Mr. Droz takes responsibility for the capital cost and project infrastructure aspect of the Shaakichiuwaanaan FS news release as a CP. Mr. Droz has sufficient experience relevant to the design required and cost estimation coordination under consideration and to the activity he is undertaking to qualify as a Competent Person as such term is defined in the JORC Code (2012 edition)) and a Qualified Person (as such term is defined in NI 43-101. Mr. Droz has reviewed the Shaakichiuwaanaan FS news release and has given his consent to the inclusion in the report of the matters based on his information in the form and context within which it appears.

The information in this news release that relates to processing is based on information compiled by Primero Group Americas Inc. and reviewed and approved by Ryan Cunningham P. Eng., who is a Professional Engineer registered with the OIQ. Mr. Cunningham is a processing engineer and Process Engineering Consultant for Primero Group Americas Inc., a consulting firm based in Montréal, Québec, Canada, and is independent of the Company. Mr. Cunningham does not hold any securities in the Company. Mr. Cunningham takes responsibility for the processing aspects of the Shaakichiuwaanaan FS news release as a CP. Mr. Cunningham has sufficient experience relevant to the style of mineralization, type of deposit and processing methodology under consideration and to the activity he is undertaking to qualify as a Competent Person as such term is defined in the JORC Code (2012 edition)) and a Qualified Person (as such term is defined in NI 43-101. Mr. Cunningham has reviewed the Shaakichiuwaanaan FS news release and has given his consent to the inclusion in the report of the matters based on his information in the form and context within which it appears.

The statements relating in this news release that relates to mine waste geochemistry are based on information compiled by Vision Geochemistry Ltd. and reviewed and approved by Mr. Neal Sullivan, Ph.D., P.Geo., who is a Qualified Person as defined by NI 43-101, and member in good standing with the OGQ and with the PGO. Mr. Sullivan is the President & Principal Geochemist of Vision Geochemistry Ltd., a geochemical research & consulting company based in Sudbury, Ontario, Canada. Mr. Sullivan is independent of the Company and does not hold any securities in the Company. Mr. Sullivan has sufficient experience relevant to the style of mineralization and type of deposit under consideration and to the activity he is undertaking to qualify as a Competent Person as such term is defined in the JORC Code (2012 edition) and a Qualified Person (as such term is defined in NI 43-101). Mr. Sullivan has reviewed the Shaakichiuwaanaan FS news release and has given his consent to the inclusion in the report of the matters based on his information in the form and context within which it appears. 

The information in this news release that relates to tailings, waste rock and overburden stockpile design is based on information compiled by AtkinsRéalis and reviewed and approved by Philip Addis P. Eng., who is a Professional Engineer registered with the OIQ. Mr. Addis is Principal Tailings Engineer at AtkinsRéalis and based in Toronto, Ontario, Canada, and is independent of the Company. Mr. Addis does not hold any securities in the Company. Mr. Addis takes responsibility for the tailings, waste rock and overburden stockpile design aspects of the Shaakichiuwaanaan FS Report as a CP. Mr. Addis has sufficient experience relevant to mine waste management under consideration and to the activity he is undertaking to qualify as a Competent Person as such term is defined in the JORC Code (2012 edition)) and a Qualified Person (as such term is defined in NI 43-101. Mr. Addis has reviewed the Shaakichiuwaanaan FS news release and has given his consent to the inclusion in the report of the matters based on his information in the form and context within which it appears.

The information in this news release that relates to water balance, pumping and water treatment design is based on information compiled by AtkinsRéalis and reviewed and approved by Antoine Cogulet, P. Eng., who is a Professional Engineer registered with the OIQ. Mr. Cogulet is Project Engineer, Mine Water Management at AtkinsRéalis and based in Québec City, Québec, Canada, and is independent of the Company. Mr. Cogulet does not hold any securities in the Company. Mr. Cogulet takes responsibility for the water balance, pumping and water treatment design aspect of the Shaakichiuwaanaan FS news release as a CP. Mr. Cogulet has sufficient experience relevant to mine water management and treatment under consideration and to the activity he is undertaking to qualify as a Competent Person as such term is defined in the JORC Code (2012 edition)) and a Qualified Person (as such term is defined in NI 43-101. Mr. Cogulet has reviewed the Shaakichiuwaanaan FS news release and has given his consent to the inclusion in the report of the matters based on his information in the form and context within which it appears.

The information in this news release that relates to water management is based on information compiled by AtkinsRéalis and reviewed and approved by Holman Tellez, P. Eng., who is a Professional Engineer registered with the OIQ. Mr. Tellez is a civil engineer and Senior Expert Hydraulics/Hydrology at AtkinsRéalis and based in Toronto, Ontario, Canada, and is independent of the Company. Mr. Tellez does not hold any securities in the Company. Mr. Tellez takes responsibility for the water management aspect of the Shaakichiuwaanaan FS news release as a CP. Mr. Tellez has sufficient experience relevant to mining hydrology under consideration and to the activity he is undertaking to qualify as a Competent Person as such term is defined in the JORC Code (2012 edition)) and a Qualified Person (as such term is defined in NI 43-101.  Mr. Tellez has reviewed the Shaakichiuwaanaan FS news release and has given his consent to the inclusion in the report of the matters based on his information in the form and context within which it appears.

The information in this news release that relates to hydrogeology baseline and efficiency of the seepage control measures in Stockpile 002 is based on information compiled by AtkinsRéalis and reviewed and approved by Geneviève Marchand, P. Eng., M.Sc. PMP, who is a Professional Engineer registered with the OIQ. Ms. Marchand is Mining Hydrogeology Specialist at AtkinsRéalis and based in Montréal, Québec, Canada, and is independent of the Company. Ms. Marchand does not hold any securities in the Company. Ms. Marchand takes responsibility for the hydrogeology baseline and efficiency of the seepage control measures in Stockpile 002 aspect of the Shaakichiuwaanaan FS news release as a CP. Ms. Marchand has sufficient experience relevant to mining hydrogeology and seepage control under consideration and to the activity she is undertaking to qualify as a Competent Person as such term is defined in the JORC Code (2012 edition)) and a Qualified Person (as such term is defined in NI 43-101. Ms. Marchand has reviewed the Shaakichiuwaanaan FS news release and has given her consent to the inclusion in the report of the matters based on his information in the form and context within which it appears.

The information in this news release that relates to closure design and management is based on information compiled by AtkinsRéalis and reviewed and approved by Sandra Pouliot, P. Eng., M.Sc.A. PMP, who is a Professional Engineer registered with the OIQ. Ms. Pouliot is Senior Mining Environment Engineer at AtkinsRéalis and based in Val-d'Or, Québec, Canada, and is independent of the Company. Ms. Pouliot does not hold any securities in the Company. Ms. Pouliot takes responsibility for the closure design  and management aspect of the Shaakichiuwaanaan FS news release as a CP. Ms. Pouliot has sufficient experience relevant to mine closure under consideration and to the activity she is undertaking to qualify as a Competent Person as such term is defined in the JORC Code (2012 edition)) and a Qualified Person (as such term is defined in NI 43-101. Ms. Pouliot has reviewed the Shaakichiuwaanaan FS news release and has given her consent to the inclusion in the report of the matters based on his information in the form and context within which it appears.

The information in this news release that relates to the paste backfill plant and paste backfill underground distribution system is based on information compiled by Paterson & Cooke Canada Inc. and reviewed and approved by Ryan Smilovici, P. Eng., who is a Professional Engineer registered with the OIQ. Mr. Smilovici is Process Engineer for Paterson & Cooke Canada Inc., an engineering consulting firm based in Sudbury, Ontario, Canada, and is independent of the Company. Mr. Smilovici does not hold any securities in the Company. Mr. Smilovici takes responsibility for the process, piping, and mechanical disciplines for the design of the paste backfill plant aspect of the Shaakichiuwaanaan FS news release as a CP. Mr. Smilovici has sufficient experience relevant to the paste backfill system design methodology and operation under consideration and to the activity he is undertaking to qualify as a Competent Person as such term is defined in the JORC Code (2012 edition)) and a Qualified Person (as such term is defined in NI 43-101. Mr. Smilovici has reviewed the Shaakichiuwaanaan FS news release and has given his consent to the inclusion in the report of the matters based on his information in the form and context within which it appears.

The statements in this news release that relate to mine geotechnics and geomechanics, are based on information compiled by Alius Mine Consulting Inc. and reviewed and approved by Sebastien Guido, who is a Professional Engineer registered with the OIQ. Mr. Guido is a mining engineer and Senior Engineer, Rock Mechanics at Alius Mine Consulting Inc., a consulting firm based in Québec City, Québec, Canada, and is independent of the Company. Mr. Guido does not hold any securities in the Company. Mr. Guido takes responsibility for the mine geotechnical and geomechanical aspects of the Shaakichiuwaanaan FS news release as a CP. Mr. Guido has sufficient experience relevant to the style of mineralization and type of deposit under consideration and to the activity he is undertaking to qualify as a Competent Person as such term is defined in the JORC Code (2012 edition)) and a Qualified Person (as such term is defined in NI 43-101. Mr. Guido has reviewed the Shaakichiuwaanaan FS news release and has given his consent to the inclusion in the report of the matters based on his information in the form and context within which it appears.

The information in this news release that relates to mine ventilation design is based on information compiled by CGM Expert Inc. and reviewed and approved by Charles Gagnon, P.Eng., who is a Professional Engineer registered with the OIQ. Mr. Gagnon is a mine ventilation specialist at CGM Expert Inc. and based in Québec City, Québec, Canada, and is independent of the Company. Mr. Gagnon does not hold any securities in the Company. Mr. Gagnon takes responsibility for the mine ventilation aspect of the Shaakichiuwaanaan FS news release as a CP. Mr. Gagnon has sufficient experience relevant to mine ventilation systems and network under consideration and to the activity he is undertaking to qualify as a Competent Person as such term is defined in the JORC Code (2012 edition) and a Qualified Person (as such term is defined in NI 43-101). Mr. Gagnon has reviewed the Shaakichiuwaanaan FS news release and has given his consent to the inclusion in the report of the matters based on his information in the form and context within which it appears.

The information in this news release that relates to environmental and social aspects is based on information compiled by WSP and reviewed and approved by Nathalie Fortin, Eng., M.Env., who is a Professional Engineer registered with the OIQ. Ms. Fortin is Vice-President, Environmental Management Earth Sciences and Environment at WSP and based in Montréal, Québec, Canada, and is independent of the Company. Ms. Fortin does not hold any securities in the Company. Ms. Fortin takes responsibility for the environmental and social aspect of the Shaakichiuwaanaan FS news release as a CP. Ms. Fortin has sufficient experience relevant to supervision of the following sections and sub-sections of the Shaakichiuwaanaan FS: 20 (excluding 20.1.1.7, 20.4, 20.5, 20.6 and 20.7) and 26.5. under consideration and to the activity she is undertaking to qualify as a Competent Person as such term is defined in the JORC Code (2012 edition)) and a Qualified Person (as such term is defined in NI 43-101. Ms. Fortin has reviewed the Shaakichiuwaanaan FS news release and has given her consent to the inclusion in the report of the matters based on his information in the form and context within which it appears.

The information in this news release that relates to hydrogeology is based on information compiled by Mailloux Hydrogéologie and reviewed and approved by Michel Mailloux, P.Eng., who is a Professional Engineer registered with the OIQ. Mr. Mailloux is a Hydrogeologist and Owner at Mailloux Hydrogéologie and based in Québec, Canada, and is independent of the Company. Mr. Mailloux does not hold any securities in the Company. Mr. Mailloux takes responsibility for the hydrogeology aspect of the Shaakichiuwaanaan FS news release as a CP. Mr. Mailloux has sufficient experience relevant to hydrogeology under consideration and to the activity he is undertaking to qualify as a Competent Person as such term is defined in the JORC Code (2012 edition) and a Qualified Person (as such term is defined in NI 43-101). Mr. Mailloux has reviewed the Shaakichiuwaanaan FS news release and has given his consent to the inclusion in the report of the matters based on his information in the form and context within which it appears.

Appendix 1 – JORC Code 2012 Table 1 (ASX Listing Rule 5.8.2)

Section 1 – Sampling Techniques and Data

 Criteria

 JORC Code explanation

 Commentary

Sampling techniques

  •  Nature and quality of sampling (e.g. cut channels, random chips, or specific specialized industry standard measurement tools appropriate to the minerals under investigation, such as down hole gamma sondes, or handheld XRF instruments, etc.). These examples should not be taken as limiting the broad meaning of sampling.
  •  Include reference to measures taken to ensure sample representativity and the appropriate calibration of any measurement tools or systems used.
  •  Aspects of the determination of mineralization that are Material to the Public Report.
  •  In cases where 'industry standard' work has been done this would be relatively simple (e.g. 'reverse circulation drilling was used to obtain 1 m samples from which 3 kg was pulverized to produce a 30 g charge for fire assay'). In other cases more explanation may be required, such as where there is coarse gold that has inherent sampling problems. Unusual commodities or mineralization types (e.g. submarine nodules) may warrant disclosure of detailed information.

 

  •  Core sampling protocols meet industry standard practices.
  •  Core sampling is guided by lithology as determined during geological logging (i.e., by a geologist). All pegmatite intervals are sampled in their entirety (half-core), regardless if spodumene mineralization is noted or not (in order to ensure an unbiased sampling approach) in addition to ~1 to 3 m of sampling into the adjacent host rock (dependent on pegmatite interval length) to "bookend" the sampled pegmatite.
  •  The minimum individual sample length is typically 0.5 m and the maximum sample length is typically 2.0 m. Targeted individual pegmatite sample lengths are 1.0 to 1.5 m.
  •  All drill core is oriented to maximum foliation prior to logging and sampling and is cut with a core saw into half-core pieces, with one half-core collected for assay, and the other half-core remaining in the box for reference.
  •  Core samples collected from 2022 and 2023 drill holes CV22-015 through CV23-107 were shipped to SGS Canada's laboratory in either Lakefield, ON (vast majority), Sudbury, ON (CV22-028, 029, 030), or Burnaby, BC (CV22-031, 032, 033, and 034), for standard sample preparation (code PRP89) which included drying at 105°C, crush to 75% passing 2 mm, riffle split 250 g, and pulverize 85% passing 75 microns. Core samples collected from 2023 drill holes CV23-108 through 365 were shipped to SGS Canada's laboratory in Val-d'Or, QC, for standard sample preparation (code PRP89).
  •  Core samples collected from 2024 drill holes were shipped to SGS Canada's laboratory in Val-d'Or, QC, or Radisson, QC, for sample preparation (code PRP90 special) which included drying at 105°C, crush to 90% passing 2 mm, riffle split 250 g, and pulverize 85% passing 75 microns.
  •  All drill core sample pulps from 2022, 2023, and 2024 were shipped by air to SGS Canada's laboratory in Burnaby, BC, where the samples were homogenized and subsequently analysed for multi-element (including Li and Ta) using sodium peroxide fusion with ICP-AES/MS finish (codes GE_ICP91A50 and GE_IMS91A50).
  •  Channel sampling followed best industry practices with a 3 to 5 cm wide, saw-cut channel completed across the pegmatite outcrop as practical, perpendicular to the interpreted pegmatite strike. Samples were collected at ~0.5 to 1 m contiguous intervals with the channel bearing noted, and GPS coordinate collected at the start and end points of the channel.
  •  All channel samples collected were shipped to SGS Canada's laboratory in Lakefield, ON, or Val-d'Or, QC, for standard preparation. Pulps were analyzed at SGS Canada's laboratory in either Lakefield, ON, (2017), or Burnaby, BC (2022, 2023, and 2024), for multi-element (including Li and Ta) using sodium peroxide fusion with ICP-AES/MS finish.

 

Drilling techniques

  •  Drill type (e.g. core, reverse circulation, open-hole hammer, rotary air blast, auger, Bangka, sonic, etc.) and details (e.g. core diameter, triple or standard tube, depth of diamond tails, face-sampling bit or other type, whether core is oriented and if so, by what method, etc.).

 

  •  NQ, NQ3, or HQ size core diamond drilling was completed for all holes. Core was not oriented. However, downhole OTV-ATV surveys were completed to various depths on multiple holes to assess overall structure.
  •  The sampling of continuous channels of outcrop, coupled with locational data at the same accuracy as drill hole locational data, allowed the channels to be treated as horizontal drill holes for the purposes of modelling and resource estimation.

 

Drill sample recovery

  •  Method of recording and assessing core and chip sample recoveries and results assessed.
  •  Measures taken to maximize sample recovery and ensure representative nature of the samples.
  •  Whether a relationship exists between sample recovery and grade and whether sample bias may have occurred due to preferential loss/gain of fine/coarse material.

 

  •  All drill core was geotechnically logged following industry standard practices, and include TCR, RQD, ISRM, and Q-Method (since mid-winter 2023). Core recovery typically exceeds 90%.
  •  Channel samples were not geotechnically logged. Channel recovery was effectively 100%.

 

Logging

  •  Whether core and chip samples have been geologically and geotechnically logged to a level of detail to support appropriate Mineral Resource estimation, mining studies and metallurgical studies.
  •  Whether logging is qualitative or quantitative in nature. Core (or costean, channel, etc.) photography.
  •  The total length and percentage of the relevant intersections logged.

 

  •  Upon receipt at the core shack, all drill core is pieced together, oriented to maximum foliation, meter marked, geotechnically logged (including structure), alteration logged, geologically logged, and sample logged on an individual sample basis. Core box photos are also collected of all core drilled, regardless of perceived mineralization. Specific gravity measurements of pegmatite are also collected at systematic intervals for all pegmatite drill core using the water immersion method, as well as select host rock drill core.
  •  Channel samples were geologically logged upon collection on an individual sample basis. Channel samples were not geotechnically logged.
  •  The logging is qualitative by nature, and includes estimates of spodumene grain size, inclusions, and model mineral estimates.
  •  These logging practices meet or exceed current industry standard practices.

 

Sub-sampling techniques and sample preparation

  •  If core, whether cut or sawn and whether quarter, half or all core taken.
  •  If non-core, whether riffled, tube sampled, rotary split, etc. and whether sampled wet or dry.
  •  For all sample types, the nature, quality and appropriateness of the sample preparation technique.
  •  Quality control procedures adopted for all sub-sampling stages to maximize representativity of samples.
  •  Measures taken to ensure that the sampling is representative of the in situ material collected, including for instance results for field duplicate/second-half sampling.
  •  Whether sample sizes are appropriate to the grain size of the material being sampled.

 

  •  Drill core sampling follows industry best practices. Drill core was saw-cut with half-core sent for geochemical analysis and half-core remaining in the box for reference. The same side of the core was sampled to maintain representativeness.
  •  Channels were saw-cut with the full channel being sent for analysis at ~0.5 to 1.0 m sample intervals.
  •  Sample sizes are considered appropriate for the material being assayed.
  •  A Quality Assurance / Quality Control (QAQC) protocol following industry best practices was incorporated into the drill programs and included systematic insertion of quartz blanks and certified reference materials into sample batches, as well as collection of quarter-core duplicates (through hole CV23-190 only), at a rate of approximately 5% each. Additionally, analysis of pulp-split and coarse-split (through hole CV23-365 only) sample duplicates were completed to assess analytical precision at different stages of the laboratory preparation process, and external (secondary) laboratory pulp-split duplicates were prepared at the primary lab for subsequent check analysis and validation at a secondary lab (SGS Canada in 2021, and ALS Canada in 2022, 2023, and 2024). All protocols employed are considered appropriate for the sample type and nature of mineralization and are considered the optimal approach for maintaining representativeness in sampling.

 

Quality of assay data and laboratory tests

  •  The nature, quality and appropriateness of the assaying and laboratory procedures used and whether the technique is considered partial or total.
  •  For geophysical tools, spectrometers, handheld XRF instruments, etc., the parameters used in determining the analysis including instrument make and model, reading times, calibrations factors applied and their derivation, etc.
  •  Nature of quality control procedures adopted (e.g. standards, blanks, duplicates, external laboratory checks) and whether acceptable levels of accuracy (i.e. lack of bias) and precision have been established.

 

  •  Core samples collected from 2021 drill holes were shipped to Activation Laboratories in Ancaster, ON, for standard sample preparation (code RX1) which included crushing to 80% passing 10 mesh, followed by a 250 g riffle split and pulverizing to 95% passing 105 microns. All 2021 core samples were analyzed for multi-element (including lithium) by four-acid digestion with ICP-OES finish (package 1F2) or by sodium peroxide fusion with ICP-OES / ICP-MS finish (package UT7). Any samples returning >8,000 ppm Li by 1F2 were reanalyzed for Li by code 8-4 Acid ICP Assay. Additionally, all samples were analyzed for tantalum by INAA (code 5B).
  •  Core samples collected from 2022 and 2023 drill holes CV22-015 through CV23-107 were shipped to SGS Canada's laboratory in either Lakefield, ON (vast majority), Sudbury, ON (CV22-028, 029, 030), or Burnaby, BC (CV22-031, 032, 033, and 034), for standard sample preparation (code PRP89) which included drying at 105°C, crush to 75% passing 2 mm, riffle split 250 g, and pulverize 85% passing 75 microns. Core samples collected from 2023 drill holes CV23-108 through 365 were shipped to SGS Canada's laboratory in Val-d'Or, QC, for standard sample preparation (code PRP89).
  •  Core samples collected from 2024 drill holes were shipped to SGS Canada's laboratory in Val-d'Or, QC, or Radisson, QC, for sample preparation (code PRP90 special) which included drying at 105°C, crush to 90% passing 2 mm, riffle split 250 g, and pulverize 85% passing 75 microns.
  •  All drill core sample pulps from 2022, 2023, and 2024 were shipped by air to SGS Canada's laboratory in Burnaby, BC, where the samples were homogenized and subsequently analysed for multi-element (including Li and Ta) using sodium peroxide fusion with ICP-AES/MS finish (codes GE_ICP91A50 and GE_IMS91A50).
  •  All channel samples collected were shipped to SGS Canada's laboratory in Lakefield, ON, or Val-d'Or, QC, for standard preparation. Pulps were analyzed at SGS Canada's laboratory in either Lakefield, ON, (2017), or Burnaby, BC (2022, 2023, and 2024), for multi-element (including Li and Ta) using sodium peroxide fusion with ICP-AES/MS finish.
  •  The Company relies on both its internal QAQC protocols (systematic use of blanks, certified reference materials, and external checks), as well as the laboratory's internal QAQC.
  •  All protocols employed are considered appropriate for the sample type and nature of mineralization and are considered the optimal approach for maintaining representativeness in sampling.

 

Verification of sampling and assaying

  •  The verification of significant intersections by either independent or alternative company personnel.
  •  The use of twinned holes.
  •  Documentation of primary data, data entry procedures, data verification, data storage (physical and electronic) protocols.
  •  Discuss any adjustment to assay data.

 

  •  Intervals are reviewed and compiled by the VP Exploration and Project Managers prior to disclosure, including a review of the Company's internal QAQC sample analytical data.
  •  No twinned holes were completed, apart from several holes being recollared with a different core size or due to premature loss of a hole due to conditions.
  •  Data capture utilizes MX Deposit software whereby core logging data is entered directly into the software for storage, including direct import of laboratory analytical certificates as they are received. The Company employs various on-site and post QAQC protocols to ensure data integrity and accuracy.
  •  Adjustments to data include reporting lithium and tantalum in their oxide forms, as it is reported in elemental form in the assay certificates. Formulas used are Li2O = Li x 2.153, Ta2O5 = Ta x 1.221, and Cs2O = Cs x 1.0602

 

Location of data points

  •  Accuracy and quality of surveys used to locate drill holes (collar and down-hole surveys), trenches, mine workings and other locations used in Mineral Resource estimation.
  •  Specification of the grid system used.
  •  Quality and adequacy of topographic control.

 

  •  Each drill hole collar and channel end points have been surveyed with a RTK Topcon GR-5 or RTK Trimble Zephyr 3, except for a minor number of holes/channels.
  •  The coordinate system used is UTM NAD83 Zone 18.
  •  The Company completed a property-wide LiDAR and orthophoto survey in August 2022, which provides high-quality topographic control.
  •  The quality and accuracy of the topographic controls are considered adequate for advanced stage exploration and development, including Mineral Resource estimation.

 

Data spacing and distribution

  •  Data spacing for reporting of Exploration Results.
  •  Whether the data spacing and distribution is sufficient to establish the degree of geological and grade continuity appropriate for the Mineral Resource and Ore Reserve estimation procedure(s) and classifications applied.
  •  Whether sample compositing has been applied.

 

  •  At CV5, drill hole collar spacing is dominantly grid based. Several collars are typically completed from the same pad at varied orientations targeting pegmatite pierce points of ~50 (Indicated) to 100 m (Inferred) spacing.
  •  At CV13, drill hole spacing is a combination of grid based (at ~100 m spacing) and fan based with multiple holes collared from the same pad. Therefore, collar locations and hole orientations may vary widely, which reflect the varied orientation of the pegmatite body along strike. Pegmatite pierce points of ~50 (Indicated) to 100 m (Inferred) spacing are targeted.
  •  At Rigel, drill hole pegmatite pierce points range from ~40 m to 80 m and at Vega range from ~50 to 100 m.
  •  Based on the nature of the mineralisation and continuity in geological modelling, the drill hole spacing is sufficient to support a MRE.
  •  Core sample lengths typically range from 0.5 to 2.0 m and average ~1.0 to 1.5 m. Sampling is continuous within all pegmatite encountered in the drill hole.
  •  Core samples are not composited upon collection or for analysis.

 

Orientation of data in relation to geological structure

  •  Whether the orientation of sampling achieves unbiased sampling of possible structures and the extent to which this is known, considering the deposit type.
  •  If the relationship between the drilling orientation and the orientation of key mineralized structures is considered to have introduced a sampling bias, this should be assessed and reported if material.

 

  •  No sampling bias is anticipated based on structure within the mineralized body.
  •  The principal mineralized bodies are relatively undeformed and very competent, although have meaningful structural control.
  •  At CV5, the principal mineralized body and adjacent lenses are steeply dipping resulting in oblique angles of intersection with true widths varying based on drill hole angle and orientation of pegmatite at that particular intersection point. i.e., the dip of the mineralized pegmatite body has variations in a vertical sense and along strike, so the true widths are not always apparent until several holes have been drilled (at the appropriate spacing) in any particular drill-fence.
  •  At CV13, the principal pegmatite body has a varied strike and shallow northerly dip. The Rigel and Vega zones are hosted entirely within the CV13 Pegmatite as lenses concordant to the local pegmatite orientation.

 

Sample security

  •  The measures taken to ensure sample security.

 

  •  Samples were collected by Company staff or its consultants following Project specific protocols governing sample collection and handling. Core samples were bagged, placed in large supersacs for added security, palleted, and shipped by third party transport, or directly by representatives of the Company, to the designated sample preparation laboratory (Ancaster, ON, in 2021, Sudbury, ON, Burnaby, BC, and Lakefield, ON, in 2022, Lakefield, ON, in 2023, Val-d'Or, QC, in 2023 and 2024, and Radisson in 2024) being tracked during shipment along with chain of custody documents. Upon arrival at the laboratory, the samples were cross-referenced with the shipping manifest to confirm all samples were accounted for. At the laboratory, sample bags were evaluated for tampering. On several occasions in 2022, SGS Canada shipped samples to a different SGS Canada facility for preparation than was intended by the Company (Sudbury, ON, and Burnaby, BC, in 2022).

 

Audits or reviews

  •  The results of any audits or reviews of sampling techniques and data.

 

  •  A review of the sample procedures for the Company's drill programs has been reviewed by several Qualified/Competent Persons through multiple NI 43-101 technical reports completed for the Company and deemed adequate and acceptable to industry best practices. The most recent Technical Report includes a review of sampling techniques and data through 2024 (drill hole CV24-787) in a technical report titled "NI 43 101 Technical Report, Mineral Resource Estimate for the Shaakichiuwaanaan Project, James Bay Region, Quebec, Canada" by Todd McCracken, P.Geo., of BBA Inc., and Ryan Cunningham, M.Eng., P.Eng., of Primero Group Americas Inc., Effective Date of June 20, 2025, and Issue Date of August 28, 2025.
  •  Additionally, the Company continually reviews and evaluates its procedures in order to optimize and ensure compliance at all levels of sample data collection and handling.

 

Section 2 – Reporting of Exploration Results

Criteria

JORC Code explanation

Commentary

Mineral tenement and land tenure status

  •  Type, reference name/number, location and ownership including agreements or material issues with third parties such as joint ventures, partnerships, overriding royalties, native title interests, historical sites, wilderness or national park and environmental settings.
  •  The security of the tenure held at the time of reporting along with any known impediments to obtaining a license to operate in the area.

 

  •  The Shaakichiuwaanaan Property (formerly called "Corvette") is comprised of 463 CDC claims located in the James Bay Region of Quebec, with Lithium Innova Inc. (wholly owned subsidiary of PMET Resources Inc.) being the registered title holder for all of the claims. The northern border of the Property's primary claim block is located within approximately 6 km to the south of the Trans-Taiga Road and powerline infrastructure corridor. The CV5 Spodumene Pegmatite is accessible year-round by all-season road is situated approximately 13.5 km south of the regional and all‑weather Trans-Taiga Road and powerline infrastructure. The CV13 and CV9 spodumene pegmatites are located approximately 3 km west-southwest and 14 km west of CV5, respectively.
  •  The Company holds 100% interest in the Property subject to various royalty obligations depending on original acquisition agreements. DG Resources Management holds a 2% NSR (no buyback) on 76 claims, D.B.A. Canadian Mining House holds a 2% NSR on 50 claims (half buyback for $2M), OR Royalties holds a sliding scale NSR of 1.5-3.5% on precious metals, and 2% on all other products, over 111 claims, and Azimut Exploration holds 2% NSR on 39 claims.
  •  The Property does not overlap any atypically sensitive environmental areas or parks, or historical sites to the knowledge of the Company. There are no known hinderances to operating at the Property, apart from the goose harvesting season (typically mid-April to mid-May) where the communities request helicopter flying not be completed, and potentially wildfires depending on the season, scale, and location.
  •  Claim expiry dates range from January 2026 (renewals pending) to November 2027.

 

Exploration done by other parties

  •  Acknowledgment and appraisal of exploration by other parties.

 

  •  No previous exploration targeting tantalum mineralization has been conducted by other parties at the Project.
  •  For a summary of previous exploration undertaken by other parties at the Project, please refer to the most recent technical report titled "NI 43‑101 Technical Report, Mineral Resource Estimate for the Shaakichiuwaanaan Project, James Bay Region, Quebec, Canada" by Todd McCracken, P.Geo., of BBA Inc., and Ryan Cunningham, M.Eng., P.Eng., of Primero Group Americas Inc., Effective Date of June 20, 2025, and Issue Date of August 28, 2025.

 

Geology

  •  Deposit type, geological setting and style of mineralization.

 

  •  The Property overlies a large portion of the Lac Guyer Greenstone Belt, considered part of the larger La Grande River Greenstone Belt and is dominated by volcanic rocks metamorphosed to amphibolite facies. The claim block is dominantly host to rocks of the Guyer Group (amphibolite, iron formation, intermediate to mafic volcanics, peridotite, pyroxenite, komatiite, as well as felsic volcanics). The amphibolite rocks that trend east-west (generally steeply south dipping) through this region are bordered to the north by the Magin Formation (conglomerate and wacke) and to the south by an assemblage of tonalite, granodiorite, and diorite, in addition to metasediments of the Marbot Group (conglomerate, wacke). Several regional-scale Proterozoic gabbroic dykes also cut through portions of the Property (Lac Spirt Dykes, Senneterre Dykes).
  •  The geological setting is prospective for multiple commodities over several different deposit styles including orogenic gold (Au), volcanogenic massive sulphide (Cu, Au, Ag), komatiite-ultramafic (Au, Ag, PGE, Ni, Cu, Co), and LCT pegmatite (Li, Cs, Ta, Ga, Rb).
  •  Exploration of the Property has outlined three primary mineral exploration trends crossing dominantly east-west over large portions of the Property – Golden Trend (gold), Maven Trend (copper, gold, silver), and CV Trend (lithium, caesium, tantalum). The CV5 and CV13 pegmatites are situated within the CV Trend.
  •  The pegmatites at Shaakichiuwaanaan are categorized as LCT Pegmatites. LCT mineralization at the Property is observed to occur within quartz-feldspar pegmatite. The pegmatite is often very coarse-grained and off-white in appearance, with darker sections commonly composed of mica and smoky quartz, and occasional tourmaline.
  •  Core assays and ongoing mineralogical studies, coupled with field mineral identification and assays confirm spodumene as the dominant lithium-bearing mineral on the Property, with no significant petalite, lepidolite, lithium-phosphate minerals, or apatite present. The spodumene crystal size of the pegmatites is typically decimeter scale, and therefore, very large. The pegmatites also carry significant tantalum (tantalite) and caesium (pollucite). Gallium is present in spodumene and feldspar as substitution with Al.

 

Drill hole Information

  •  A summary of all information material to the understanding of the exploration results including a tabulation of the following information for all Material drill holes:
    • easting and northing of the drill hole collar
    • elevation or RL (Reduced Level – elevation above sea level in metres) of the drill hole collar
    • dip and azimuth of the hole
    • down hole length and interception depth
    • hole length.
  •  If the exclusion of this information is justified on the basis that the information is not Material and this exclusion does not detract from the understanding of the report, the Competent Person should clearly explain why this is the case.

 

  •  Drilling results have been previously released by the Company in accordance with disclosure obligations and are not reproduced herein.

 

Data aggregation methods

  •  In reporting Exploration Results, weighting averaging techniques, maximum and/or minimum grade truncations (e.g. cutting of high grades) and cut-off grades are usually Material and should be stated.
  •  Where aggregate intercepts incorporate short lengths of high grade results and longer lengths of low grade results, the procedure used for such aggregation should be stated and some typical examples of such aggregations should be shown in detail.
  •  The assumptions used for any reporting of metal equivalent values should be clearly stated.

 

  •  Length weighted averages were used to calculate grade over width where presented.
  •  No metal equivalents have been reported.

 

Relationship between mineralization widths and intercept lengths

  •  These relationships are particularly important in the reporting of Exploration Results.
  •  If the geometry of the mineralization with respect to the drill hole angle is known, its nature should be reported.
  •  If it is not known and only the down hole lengths are reported, there should be a clear statement to this effect (e.g. 'down hole length, true width not known').

 

  •  At CV5, geological modelling is ongoing on a hole-by-hole basis and as assays are received. However, current interpretation supports a principal, large pegmatite body of near vertical to steeply dipping orientation, flanked by several subordinate pegmatite lenses (collectively, the 'CV5 Spodumene Pegmatite')
  •  At CV13, current interpretation supports a series of sub-parallel trending sills with a flat-lying to shallow northerly dip (collectively, the 'CV13 Spodumene Pegmatite'). Within the CV13 Pegmatite body are the Rigel and Vega zones, which follow the local trend of the wider pegmatite body.
  •  All reported widths are core length.

 

Diagrams

  •  Appropriate maps and sections (with scales) and tabulations of intercepts should be included for any significant discovery being reported These should include, but not be limited to a plan view of drill hole collar locations and appropriate sectional views.

 

  •  These have been previously released by the Company in accordance with disclosure obligations and are not reproduced herein

 

Balanced reporting

  •  Where comprehensive reporting of all Exploration Results is not practicable, representative reporting of both low and high grades and/or widths should be practiced to avoid misleading reporting of Exploration Results.

 

  •  Drilling results have been previously released by the Company in accordance with disclosure obligations and are not reproduced herein.

 

Other substantive exploration data

  •  Other exploration data, if meaningful and material, should be reported including (but not limited to): geological observations; geophysical survey results; geochemical survey results; bulk samples – size and method of treatment; metallurgical test results; bulk density, groundwater, geotechnical and rock characteristics; potential deleterious or contaminating substances.

 

  •  The Company is currently completing site environmental work over the CV5 and CV13 pegmatite area. No endangered flora or fauna have been documented over the Property to date, and several sites have been identified as potentially suitable for mine infrastructure.
  •  The Company has completed a bathymetric survey over the shallow glacial lake which overlies a portion of the CV5 Spodumene Pegmatite. The lake depth ranges from <2 m to approximately 18 m, although the majority of the CV5 Spodumene Pegmatite, as delineated to date, is overlain by typically <2 to 10 m of water.
  •  The Company has completed significant metallurgical testing comprised of HLS and magnetic testing, which has produced 6+% Li2O spodumene concentrates at >70% recovery on both CV5 and CV13 pegmatite material. A DMS test on CV5 Pegmatite material returned a Subsequent and more expansive DMS pilot programs completed, including with non-pegmatite dilution, produced results in line with prior testwork, confirming a DMS-only flowsheet is applicable. The Company has also produced a marketable lithium hydroxide concentrate from CV5's spodumene concentrate.
  •  The Company has produced marketable tantalite concentrates at bench-scale from the CV5 Pegmatite's DMS (spodumene) tailings fractions. The testwork used gravity or gravity+flotation methods to produce tantalite concentrates grading 8.7% Ta2O5 at 45% global recovery (MC001) and 6.6% Ta2O5 at 49% global recovery (MC002).
  •  The Company has produced marketable pollucite concentrates at bench-scale from the CV13 Pegmatite's Vega Caesium Zone. The testwork used XRT ore sorting to produce concentrates of 11.5% Cs2O and 20.0% Cs2O at an overall 88% recovery.
  •  Mineral Resources for the Rigel and Vega zones are hosted within the CV13 Pegmatite's open-pit conceptual mining shape, irrespective of lithium COG. A grade constraint of 0.50% Cs2O has been used to model the Rigel and Vega caesium zones based on mineral processing analogues and mineralogical analysis supporting pollucite as the predominant Cs-bearing mineral present.
  •  Various mandates required for advancing the CV13 Pegmatite (including Rigel and Vega MREs) towards economic studies have been initiated, including but not limited to, environmental baseline, metallurgy, geomechanics, stakeholder engagement, and geochemical characterization.

 

Further work

  •  The nature and scale of planned further work (e.g. tests for lateral extensions or depth extensions or large-scale step-out drilling).
  •  Diagrams clearly highlighting the areas of possible extensions, including the main geological interpretations and future drilling areas, provided this information is not commercially sensitive.

 

  •  The Company intends to continue drilling the pegmatites of the Shaakichiuwaanaan Property, primarily targeting lithium, caesium, and tantalum as the primary commodities of interest.
  •  Metallurgical test programs evaluating the recovery of lithium, caesium, and tantalum are ongoing.
  •  Post feasibility optimisation efforts are planned for the CV5 Pegmatite as well as initial economic evaluation of the CV13 Pegmatite.

 

Section 3 – Estimate and Reporting of Mineral Resources

Criteria

JORC Code explanation

Commentary

Database integrity

  •  Measures taken to ensure that data has not been corrupted by, for example, transcription or keying errors, between its initial collection and its use for Mineral Resource estimation purposes.
  •  Data validation procedures used.

 

  •  Data capture utilizes MX Deposit database software whereby core logging data is entered directly into the software for storage, including direct import of laboratory analytical certificates as they are received. Collar and downhole deviation surveys are also validated and stored in MX Deposit database software. The Company employs various on-site and post initial QAQC protocols to ensure data integrity and accuracy.
  •  Drill hole collar points were validated against LiDAR topographic data.
  •  The drill hole database was further validated by the independent Competent Person for the MRE, including missing sample intervals, overlapping intervals, and various missing data (survey, collar coordinates, assays, rock type, etc.)
  •  All the analytical certificates applicable to the Consolidated MRE were validated against the assays present in the database for Li, Cs, Ta, and Ga.
  •  No significant errors in the database were discovered. The database is considered validated and of high quality, and therefore sufficient to support the Consolidated MRE (CV5 + CV13 pegmatites).

 

Site visits

  •  Comment on any site visits undertaken by the Competent Person and the outcome of those visits.
  •  If no site visits have been undertaken indicate why this is the case.

 

  •  Todd McCracken (Competent Person) of BBA Inc., completed site visits to the Property from April 7 to 11, 2023, and June 4 to 7, 2024.
  •  Core from various drill holes from CV5 and CV13 from the 2023 and 2024 drill program was viewed and core processing protocols reviewed with site geologists. Drilling was active during the 2023 site visit.
  •  Several of the CV5 and CV13 pegmatite outcrops were visited, and various collar locations were visited and GPS coordinates checked against the database.
  •  Pulp samples were selected for check analysis from holes selected by the Competent Person.
  •  No significant issues were found with the protocols practiced on site. The Competent Person considers the QAQC and procedures adopted by the Company to be of a high standard.

 

Geological interpretation

  •  Confidence in (or conversely, the uncertainty of) the geological interpretation of the mineral deposit.
  •  Nature of the data used and of any assumptions made.
  •  The effect, if any, of alternative interpretations on Mineral Resource estimation.
  •  The use of geology in guiding and controlling Mineral Resource estimation.
  •  The factors affecting continuity both of grade and geology.

 

  •  The CV5 and CV13 geological models (including Rigel and Vega) were built in Leapfrog Geo using MX Deposit database, through an iterative and interpretive process by the Company and validated by the Competent Person.
  •  A combination of implicit and explicit modelling methods was used, defined by geologically logged drill intersections, channel samples, and outcrop mapping, with external geological controls, including measured contact orientations, cross-sectional polylines, and surface polyline controls to ensure the model follows geological interpretation, validation, and reasonable extensions along trend and dip.
  •  The CV5 Pegmatite was geologically modelled as an intrusive for the principal pegmatite body (1), and as a vein for adjacent lenses (9). The CV5 geological model's principal pegmatite was further geochemically domain modelled using rock types and assays.
  •  The CV13 Pegmatite was geological modelled as veins for all of its lenses. The Rigel and Vega caesium zone models were built using a 0.50% Cs2O grade constraint within the wider CV13 Pegmatite body.
  •  The geological interpretation of both the CV5 and CV13 geological models are robust. Alternative interpretations are unlikely to materially alter the MRE.
  •  Drilling density is the primary factor in assessing the interpreted continuity of both grade and geology. The current drill density is sufficient to support the MRE(s). The controlling factors on mineralization are typical for LCT pegmatites.

 

Dimensions

  •  The extent and variability of the Mineral Resource expressed as length (along strike or otherwise), plan width, and depth below surface to the upper and lower limits of the Mineral Resource.

 

  •  The CV5 portion of the MRE includes multiple individual spodumene pegmatite dykes that have been modelled. However, approximately two-thirds of the overall Shaakichiuwaanaan Mineral Resource, and vast majority of the CV5 Mineral Resource component, is hosted within a single, large, principal pegmatite dyke, which is flanked on both sides by multiple, subordinate, sub-parallel trending dykes. The principal dyke at CV5 is geologically modelled to extend continuously over a lateral distance of at least 4.6 km and remains open along strike at both ends and to depth along a large portion of its length. The width of the currently known mineralized corridor at CV5 is approximately 500 m, with spodumene pegmatite intersected as deep as 450 m vertical depth from surface. The pegmatite dykes at CV5 trend south-southwest (approximately 250°/070° RHR), and therefore dip northerly, which is opposite to the host amphibolites, metasediments, and ultramafics which steeply dip southerly. The principal dyke ranges from <10 m to >125 m in true width, and may pinch and swell aggressively along strike, as well as up and down dip. It is primarily the thickest at near-surface to moderate depths (<225 m), forming a relatively bulbous, elongated shape, which may flair to surface and to depth variably along its length.
  •  The CV13 portion of the MRE includes multiple individual spodumene pegmatite dykes that have been modelled, with three appearing to be dominant. The pegmatite bodies are coincident with the apex of a regional structural flexure where the west arm trends ~290° and the east arm at ~230°. Drilling to date indicates the east arm includes significantly more pegmatite stacking compared to the west, and also carries a significant amount of the overall CV13 Pegmatite tonnage and lithium grade, highlighted by the high-grade Vega Zone (lithium).
  •  The Rigel Caesium Zone is situated at the apex of the two CV13 Pegmatite's 2 arms. At Rigel, the footprint of caesium mineralization has been traced over a general area of least 200 m x 100 m and consists of a single, shallow dipping lens at a depth of ~50 m with a true thickness of <2 m to ~6 m.
  •  The Vega Caesium Zone is coincident with the Vega Lithium Zone situated at the CV13 Pegmatite's east arm. The caesium zone has been traced over a general area of at least 800 m x 250 m and consists of two proximal flat-lying lenses, at a depth of ~110 m, with a true thickness of <2 m and up to ~10 m and ~6 m, respectively.

 

Estimation and modelling techniques

  •  The nature and appropriateness of the estimation technique(s) applied and key assumptions, including treatment of extreme grade values, domaining, interpolation parameters and maximum distance of extrapolation from data points. If a computer assisted estimation method was chosen include a description of computer software and parameters used.
  •  The availability of check estimates, previous estimates and/or mine production records and whether the Mineral Resource estimate takes appropriate account of such data.
  •  The assumptions made regarding recovery of by-products.
  •  Estimation of deleterious elements or other non-grade variables of economic significance (e.g. sulphur for acid mine drainage characterisation).
  •  In the case of block model interpolation, the block size in relation to the average sample spacing and the search employed.
  •  Any assumptions behind modelling of selective mining units.
  •  Any assumptions about correlation between variables.
  •  Description of how the geological interpretation was used to control the resource estimates.
  •  Discussion of basis for using or not using grade cutting or capping.
  •  The process of validation, the checking process used, the comparison of model data to drill hole data, and use of reconciliation data if available.

 

  •  Compositing was done every 1.0 m for the pegmatite domains and every 0.5 m for the caesium enriched zones. Unsampled intervals were assigned a grade of 0.0005% Li, 0.25 ppm Ta, and 0.05 ppm Cs. Capping was done after compositing. Based on the statistical analysis capping varies by lithological domain.
  •  On CV5, the spodumene-rich domain within the CV5 principal pegmatite, no capping was required for Li2O but Ta2O5 was capped at 3,000 ppm and Cs2O was capped at 3.5%. For the feldspar-rich domain within the CV5 principal pegmatite, a capping of 3.5% Li2O and 1,500 ppm Ta2O5 was applied, but no Cs2O capping. For the parallel dykes a capping of 5% Li2O, 1,200 ppm Ta2O5, and 3.5% Cs2O was applied.
  •  For CV5 and CV13, variography was done both in Leapfrog Edge and Supervisor.
  •  At CV5, for Li2O, a well-structured variogram model was obtained for the CV5 principal pegmatite's spodumene-rich domain. For the CV5 principal pegmatite, both domains (spodumene-rich and feldspar-rich domains), and vein CV_160 were estimated using ordinary kriging (OK), using Leapfrog Edge. For Ta2O5, a well-structured variogram was obtained for the spodumene-rich domain, the feldspar-rich domain within CV5 principal pegmatite and vein CV_160. Therefore, Ta2O5 was estimated using ordinary kriging (OK). The remaining pegmatite dykes at CV5 (8) did not yield well-structured variograms for either Li2O and Ta2O5 and therefore were estimated using Inverse Distance Squared (ID2), also using Leapfrog Edge.
  •  At CV5, three (3) orientated search ellipsoids were used to select data and interpolate Li2O and Ta2O5 grades in successively less restrictive passes. The ellipse sizes and anisotropies were based on the variography, drillhole spacing, and pegmatite geometry. For Li2O, the ellipsoids ranges were 100 m x 45 m x 30 m, 200 m x 90 m x 60 m, and 300 m x 135 m x 90 m (spodumene-rich and feldspar-rich domains) And, 107.5 m x 55 m x 22.5 m, 215 m x 110 m x 45 m, and 322.5 m x 165 m x 67.5 m (CV5_110, 120, 130, 140, 150, 160, 170, 180 and 190). For Ta2O5, the ellipsoids range were 115 m x 35 m x 22.5 m, 230 m x 70 m x 45 m, and 402.5 m x 122.5 m x 79m (spodumene-rich and feldspar-rich domains) And, 95m x 50m x 22.5 m, 190 m x 100 m x 45 m, and 285 m x 150 m x 67.5 m (CV5_110, 120, 130, 140, 150, 160, 170, 180 and 190)
  •  At CV5. for the first and second pass interpolation a minimum of five (5) composites and a maximum of fifteen (15) composites with a minimum of two (2) holes were needed to interpolate. For the third pass a minimum of three (3) composites with a maximum of fifteen (15) without a minimum per hole was used. Variable search ellipse orientations (dynamic anisotropy) were used to interpolate for eight (8) of the adjacent dykes of the main pegmatite body (CV5_110, 120, 130, 140, 160, 170, 180 and 190). Spatial anisotropy of the dykes is respected during estimation using Leapfrog Edge's Variable Orientation tool. The search ellipse follows the trend of the central reference plane of each dyke.
  •  For CV13 zones, it was determined that no capping was required for Li2O and Cs2O, but Ta2O5 was capped at 3,000 ppm for Vega and CV13_100, and at 1,200 ppm for all remaining domains.
  •  At CV13, variography analysis did not yield a well-structured variogram. On CV13, Li2O, Ta2O5, and Cs2O were estimated using Inverse Distance Squared (ID2) in Leapfrog Edge.
  •  At CV13, the twenty-three (23) different pegmatite domains were separated in 3 groups with the same orientation. Vega and Rigel were estimated according to the same criteria based on the zones in which they are enclosed. Three (3) different orientated search ellipsoids per group of domains were used to select data and interpolate Li2O, Ta2O5, and Cs2O grades respectively in successively less restrictive passes. The ellipse sizes and anisotropies were based on the variography, drillhole spacing, and pegmatite geometry. For Li2O and Cs2O, the ellipsoids for CV13_100 group were 80 m x 45 m x 10 m, 160 m x 90 m x 20 m, and 320 m x 180 m x 40 m; for CV13_101 group the ellipsoids were 60 x 50 x 20, 120 x 100 x 40, and 240 x 200 x 80; and for the CV13_090 group, the ellipsoids were 60 x 35 x 10, 120 x 70 x 20, and 240 x 140 x 40. For Ta2O5 , the ellipsoids for CV13_100 group were 55 m x 35 m x 10 m, 110 m x 70 m x 20 m, and 220 m x 140 m x 40 m; for CV13_101 group the ellipsoids were 35 m x 30 m x 20 m, 70 m x 60 m x 40 m, and 140 m x 120 m x 80 m; and for the CV13_090 group, the ellipsoids were 50 m x 60 m x 10 m, 100 m x 120 m x 20 m, and 200 m x 240 m x 40 m. For the first and second pass interpolation a minimum of three (3) composites and a maximum of eight (8) composites with a minimum of two (2) holes were needed to interpolate. For the third pass a minimum of two (2) composites with a maximum of eight (8) without a minimum per hole was used. Variable search ellipse orientations (dynamic anisotropy) were used to interpolate the dykes. Spatial anisotropy of the dykes is respected during estimation using Leapfrog Edge's Variable Orientation tool. The search ellipse follows the trend of the central reference plane of each dyke.
  •  Parent cells of 10 m x 5 m x 5 m, subblocked four (4) times in each direction (for minimum subcells of 2.5 m in x, 1.25 m in y, and 1.25 m in z were used. Subblocks are triggered by the geological model. Li2O, Ta2O5, and Cs2O grades are estimated on the parent cells and automatically populated to subblocks.
  •  The block model (CV5 and CV13) are rotated around the Z axis (Leapfrog 340°).
  •  Hard boundaries between all the pegmatite domains were used for all Li2O, Ta2O5, and Cs2O estimates.
  •  Validation of the block model was performed using Swath Plots, nearest neighbours grade estimates, global means comparisons, and by visual inspection in 3D and along plan views and cross-sections.

 

Moisture

  •  Whether the tonnages are estimated on a dry basis or with natural moisture, and the method of determination of the moisture content.

 

  •  Tonnages are reported on a dry basis.

 

Cut-off parameters

  •  The basis of the adopted cut-off grade(s) or quality parameters applied.

 

  •  Open pit adopted cut-off grade is 0.40% Li2O and determined based on operational cost estimates, primarily through benchmarking and an internal trade-off study, for mining ($5.47/t mined for minable resource, waste or overburden, processing ($14.91/t milled), tailings management ($3.45/t milled), G&A ($18.88/t milled), and concentrate transport costs ($226.74/t mine site to Bécancour, QC). Process recovery assumed a Dense Media Separation (DMS) only operation at approximately 70% overall recovery based on processing recovery formula of Recovery % = 75% × (1-e^(-1.995(Li2O Feed Grade %) ) )into a 5.5% Li2O spodumene concentrate. A long-term average SC6.0 spodumene concentrate price of US $1,500 was assumed with USD/CAD exchange rate of 0.70. A royalty of 2% was applied.
  •  Underground adopted cut-off grade for CV5 is 0.60% Li2O and determined based on the same parameters than the open pit with the addition of the underground mining cost estimated at $68.66/t considering a long hole transverse mining method.
  •  Underground adopted cut-off grade for CV13 is 0.70% Li2O and determined based on the same parameters than the open pit with the addition of the underground mining cost estimated at $100/t considering a mining method that will be aligned with the shallow dip lenses.
  •  The Rigel and Vega caesium zone Mineral Resources are hosted within the CV13 Pegmatite's open-pit conceptual mining shape, irrespective of lithium COG. A grade constraint of 0.50% Cs2O has been used to model the Rigel and Vega caesium zones based on mineral processing analogues and mineralogical analysis supporting pollucite as the predominant Cs-bearing mineral present.

 

Mining factors or assumptions

  •  Assumptions made regarding possible mining methods, minimum mining dimensions and internal (or, if applicable, external) mining dilution. It is always necessary as part of the process of determining reasonable prospects for eventual economic extraction to consider potential mining methods, but the assumptions made regarding mining methods and parameters when estimating Mineral Resources may not always be rigorous. Where this is the case, this should be reported with an explanation of the basis of the mining assumptions made.

 

  •  Open-pit mining method is assumed with an overall pit slope ranging from 45° to 53° considering various sectors, single and double bench.
  •  No dilution or mining recovery has been considered.
  •  Underground mining method considered is long hole for CV5. Stope size considered are vertical 30 m in height, 15 m in width, and a minimum of 3 m in thickness.
  •  The mining method for CV13 has not been determined but the mining cost used is higher considering the shallow dip of the lenses in CV13. Stope dimensions considered are horizontal considering length of 15 m, 7.5 m in width and a minimum height of 3 m.
  •  The Mineral Resources are reported as in-situ tonnes and grade.

 

Metallurgical factors or assumptions

  •  The basis for assumptions or predictions regarding metallurgical amenability. It is always necessary as part of the process of determining reasonable prospects for eventual economic extraction to consider potential metallurgical methods, but the assumptions regarding metallurgical treatment processes and parameters made when reporting Mineral Resources may not always be rigorous. Where this is the case, this should be reported with an explanation of the basis of the metallurgical assumptions made.

 

  •  The processing assumptions are based on HLS and magnetic testing, which has produced 5.5+% Li2O spodumene concentrates at >70% recovery on drill core samples from both the CV5 and CV13 pegmatites and indicate DMS as a viable primary process approach for both CV5 and CV13. This is supported by several subsequent DMS tests on CV5 drill core, which returned a spodumene concentrate grading above 5.5% Li2O at recoveries consistently above 75% recovery.
  •  For the Mineral Resource conceptual mining shapes, based on a grade versus recovery curve of the test work completed to date, an average recovery of approximately 70% to produce a 5.5% Li2O spodumene concentrate was used.
  •  The metallurgical assumptions for recovery of caesium at the Rigel and Vega zones are supported by historical and active commercial operations at other caesium pegmatites globally. The flowsheets from these operations are viewed as reasonable analogues to a mineral processing flowsheet applicable to Rigel and Vega. These methods included crushing followed by x-ray ore sorting to recover the pollucite, with the tailings fractions further processed by a combination of dense media separation ("DMS"), flotation, magnetics, and gravity methods to recover additional pollucite as well as spodumene (lithium) and tantalite (tantalite).

 

Environmental factors or assumptions

  •  Assumptions made regarding possible waste and process residue disposal options. It is always necessary as part of the process of determining reasonable prospects for eventual economic extraction to consider the potential environmental impacts of the mining and processing operation. While at this stage the determination of potential environmental impacts, particularly for a greenfields project, may not always be well advanced, the status of early consideration of these potential environmental impacts should be reported. Where these aspects have not been considered this should be reported with an explanation of the environmental assumptions made.

 

  •  The Project's CV5 Pegmatite is in the advanced stages of evaluation. CV13 Pegmatite, which includes the Rigel and Vega zones, is in the early stages of evaluation.
  •  A conventional tailings management facility and no material adverse environmental impediments are assumed.
  •  An environmental assessment is underway for the CV5 resource, which forms a component of the Consolidated MRE for the Project. A notice of project was submitted to the provincial regulator and environmental assessment guidelines have been received. A Project description has been submitted to the federal regulator and Tailored Impact Statement Guidelines have been received.

 

Bulk density

  •  Whether assumed or determined. If assumed, the basis for the assumptions. If determined, the method used, whether wet or dry, the frequency of the measurements, the nature, size and representativeness of the samples.
  •  The bulk density for bulk material must have been measured by methods that adequately account for void spaces (vugs, porosity, etc), moisture and differences between rock and alteration zones within the deposit.
  •  Discuss assumptions for bulk density estimates used in the evaluation process of the different materials.

 

  •  Density of the pegmatite was estimated using a linear regression function derived from SG field measurements (1 sample every ~4.5 m) and Li2O grade. The regression function (SG= 0.0674 x (Li2O% +0.81 x B2O3) + 2.6202) was used for all pegmatite blocks. Non-pegmatite blocks were assigned a fixed SG based on the field measurement median value (CV5: diabase = 2.89, amphibolite group = 2.99, metasediment 2.75, ultramafic = 2.94, overburden = 2.00 and CV13: amphibolite group = 3.01, metasediment 2.82, ultramafic = 3.02, overburden = 2.00).

 

Classification

  •  The basis for the classification of the Mineral Resources into varying confidence categories.
  •  Whether appropriate account has been taken of all relevant factors (i.e. relative confidence in tonnage/grade estimations, reliability of input data, confidence in continuity of geology and metal values, quality, quantity and distribution of the data).
  •  Whether the result appropriately reflects the Competent Person's view of the deposit.

 

  •  The Consolidated MRE classification, including that of the Rigel and Vega caesium zones, is in accordance with the JORC 2012 reporting guidelines. All reported Mineral Resources have reasonable prospects for eventual economic extraction. All reported Mineral Resources have been constrained by conceptual open-pit or underground mineable shapes to demonstrate reasonable prospects for eventual economic extraction ("RPEEE").
  •  Blocks were classified as Indicated when 1.) demonstrated geological continuity and minimum thickness of 2 m, 2.) the drill spacing was 70 m or lower, estimated by a minimum of 2 drill holes, and meeting the minimum estimation criteria parameters, and 3.) grade continuity at the reported cut-off grade. Blocks were classified Inferred when drill spacing was between 70 m and 140 m and meeting the minimum estimation criteria parameters. Geological continuity and a minimum thickness of 2 m were also mandatory. There are no measured classified blocks. Pegmatite dykes or extension with lower level of information / confidence were also not classified.
  •  Classification shapes are created around contiguous blocks at the stated criteria with consideration for the selected mining method.
  •  The classification of the MRE is appropriate and reflects the view of Competent Person (Todd McCracken).

 

Audits or reviews

  •  The results of any audits or reviews of Mineral Resource estimates.

 

  •  The MRE has been reviewed internally by BBA Inc. as part of its regular internal review process.
  •  There has been no external audit of the Consolidated MRE; however, the CV5 MRE block model component was reviewed by G Mining as part of their Feasibility internal processes.

 

Discussion of relative accuracy/ confidence

  •  Where appropriate a statement of the relative accuracy and confidence level in the Mineral Resource estimate using an approach or procedure deemed appropriate by the Competent Person. For example, the application of statistical or geostatistical procedures to quantify the relative accuracy of the resource within stated confidence limits, or, if such an approach is not deemed appropriate, a qualitative discussion of the factors that could affect the relative accuracy and confidence of the estimate.
  •  The statement should specify whether it relates to global or local estimates, and, if local, state the relevant tonnages, which should be relevant to technical and economic evaluation. Documentation should include assumptions made and the procedures used.
  •  These statements of relative accuracy and confidence of the estimate should be compared with production data, where available.

 

  •  The Competent Person is of the opinion that the Consolidated MRE (CV5 and CV13 pegmatites, as well as that of the Rigel and Vega caesium zones) appropriately considers modifying factors and have been estimated using industry best practices.
  •  The accuracy of the MRE is determined by, yet not limited to; geological confidence including understanding the geology, deposit geometry, drill spacing.
  •  As always, changes in commodity price and exchange rate assumptions will have an impact on the optimal size of the conceptual mining open-pit and underground shapes.
  •  Changes in current environmental or legal regulations may affect the operational parameters (cost, mitigation measures).
  •  The Consolidated MRE is constrained using open-pit and underground mining shapes to satisfy reasonable prospects for eventual economic extraction. The Rigel and Vega caesium zone MREs, which form part of the Consolidated MRE, are constrained using open-pit mining shapes, and a mineralogical driven caesium grade constraint to satisfy reasonable prospects for eventual economic extraction.

 

Section 4 – Estimate and Reporting of Ore Reserves

Criteria

JORC Code explanation

Commentary

Mineral Resource estimate for Conversion to Ore Reserves

  •  Description of the Mineral Resource estimate used as a basis for the conversion to an Ore Reserve.
  •  Clear statement as to whether the Mineral Resources are reported additional to, or inclusive of, the Ore Reserves.

 

  •  The Mineral Resource estimate used as a basis for conversion to an Ore Reserve is described in Section 3 of JORC Table 1.
  •  The Indicated Mineral Resource for the Shaakichiuwaanaan Project, which includes the CV5 and CV15 pegmatites, is estimated at 108.0 Mt at an average grade of 1.40% Li2O, 0.11% Cs2O, 166 ppm Ta2O5, and 66 ppm Ga.
  •  The Effective Date of the Mineral Resource is June 20, 2025.
  •  The Probable Mineral Reserve for the Shaakichiuwaanaan Project, which includes the CV5 Pegmatite only, is estimated at 84.3 Mt, at an average grade of 1.26% Li2O.
The Probable Mineral Reserve for the Shaakichiuwaanaan Project
The Probable Mineral Reserve for the Shaakichiuwaanaan Project
 
  •  The Mineral Reserve was prepared by G Mining Services Inc. ("GMS") and has an Effective Date of September 11, 2025.
  •  Mineral Resources are inclusive of Mineral Reserves.

 

Site Visits

  •  Comment on any site visits undertaken by the Competent Person and the outcome of those visits.
  •  If no site visits have been undertaken, indicate why this is the case.

 

  •  The CP for the Mineral Resource (Todd McCraken, P.Geo) visited the Project in April 2023 and June 2024.
  •  The CP for the Mineral Reserve (Carl Michaud, P.Eng.) visited the Project in June 2025.

 

Study Status

  •  The type and level of study undertaken to enable Mineral Resources to be converted to Ore Reserves.
  •  The Code requires that a study at least at the Pre Feasibility Study level has been undertaken to convert Mineral Resources to Ore Reserves. Such studies will have been carried out and will have determined a mine plan that is technically achievable and economically viable, and that material Modifying Factors have been considered.

 

  •  The Shaakichiuwaanaan Lithium Project is at a Feasibility Study level.
  •  The study incorporates the required Modifying Factors and demonstrates that the Project is technically achievable and economically viable.
  •  The mining component of the study evaluated two optimal mining approaches, namely underground (UG) and open pit (OP).
  •  Both mining approaches are considered technically feasible and economically viable under the assumptions applied in the study.

 

Cut-off parameters

  •  The basis of the cut-off grade(s) or quality parameters applied.

 

Open Pit

  •  The Mineral Reserves for open pit are estimated using a cut-off grade of 0.40% Li2O. Open-pit marginal material containing grade above 0.37% Li2O is also included within this statement.
  •  The following Economic Parameters were used for the OP Cut Off grade estimation:
Open Pit Economic Parameters used for the OP Cut Off grade estimation
Open Pit Economic Parameters used for the OP Cut Off grade estimation

 

Underground

  •  Mineral Reserves for underground stoping are estimated using a cut-off grade of 0.70%. Underground development tonnages containing material above 0.37% Li2O are also included in the statement.
  •  The following Economic Parameters were used for the UG cut-off grade estimation:
Underground Economic Parameters used for the OP Cut Off grade estimation
Underground Economic Parameters used for the OP Cut Off grade estimation

 

Mining factors or assumptions

  •  The method and assumptions used as reported in the Pre-Feasibility or Feasibility Study to convert the Mineral Resource to an Ore Reserve (i.e., either by application of appropriate factors by optimization or by preliminary or detailed design).
  •  The choice, nature and appropriateness of the selected mining method(s) and other mining parameters, including associated design issues such as pre-strip, access, etc.
  •  The assumptions made regarding geotechnical parameters (e.g. pit slopes, stope sizes, etc.), grade control and pre-production drilling.
  •  The major assumptions made, and the Mineral Resource model used for pit and stope optimization (if appropriate).
  •  The mining dilution factors used.
  •  The mining recovery factors used.
  •  Any minimum mining widths used.
  •  The way Inferred Mineral Resources are utilized in mining studies and the sensitivity of the outcome to their inclusion.
  •  The infrastructure requirements of the selected mining methods.

 

  •  Two mining methods have been selected for the Project. Conventional open pit for near-surface ore (Surface at EL.400 m to last bench at EL.185 m) and underground mining for deeper ore zone and zones located under Lake 001 (EL. 287 m to EL. -69 m)
  • Open Pit
  •  The slope configuration recommendations are presented in the table below. The pit slope profile is based on recommendations by Alius Mine Consulting:
Open Pit Slope Configuration Recommendations
Open Pit Slope Configuration Recommendations
 
  •  Open pit optimisation was conducted in GEOVIA WhittleTM to determine the optimal economic shape of the open pit to guide the pit design process.
  •  The average mining dilution factor is 2.0%.
  •  A general mining recovery of 97% was applied to the diluted ore tonnage to estimate recoverable reserves.
  •  Mining widths reflect up to 15 m³ electric Hydraulic Shovel and 140 t haul trucks.
  •  Only Indicated Mineral Resources were considered in the Mineral Reserves for the Shaakichiuwaanaan Lithium Project. Any Inferred Mineral Resources contained within the mine design are treated as waste at an assigned grade of 0% Li2O. No Measured Mineral Resources have been estimated for the Project.

Underground

  •  The selected underground mining method is long‐hole open stoping (LHOS), employing transverse, longitudinal, or up-hole stoping configurations. The stoping sequence will be ascending from an initial undercut. Generally, stopes will be drilled from an upper access and mucked from a lower access. Stopes within sill pillars will require the upper access to be redeveloped through backfill to restore drilling access. Detailed development and stoping plans and schedules have been prepared for the entirety of the Mineral Reserves estimate
  •  The Shaakichiuwaanaan underground mine will be accessed by a single decline, with a portal located north of the open pit and near the ROM pad.
  •  The underground stopes configuration recommendations are presented in the table below. The stopes' dimensions and Equivalent Linear Overbreak Slough (ELOS) or the dilution are based on recommendations by Alius Mine Consulting:
Underground Stopes Configuration Recommendations
Underground Stopes Configuration Recommendations
 
  •  A preliminary pass using Deswik's stope optimizer (DSO) was employed to identify potentially economic extraction zones using various stope optimisation parameters and Equivalent Linear Overbreak Slough (ELOS) dilution assumptions on both the hanging wall and footwall. The resulting stope shapes were reviewed, and uneconomic areas were excluded. Stope shapes deemed to have a reasonable prospect for economic extraction were then adjusted to account for external backfill dilution and mining recovery. The resulting data were compiled to establish the Mineral Reserve estimate.
  •  A mining recovery factor of 90% was applied to all stopes.
  •  No dilution and a 100% mining recovery were applied to ore development.
  •  Only Indicated Mineral Resources were considered in the Mineral Reserves for the Shaakichiuwaanaan Lithium Project. Any Inferred Mineral Resources contained within the mine design are treated as waste at an assigned grade of 0% Li2O. No Measured Mineral Resources have been estimated for the Project.
  • Infrastructure Requirements
  •  The following infrastructure facilities are planned for the Project:
    • Site main access road. 
    • Open-pit mine. 
    • Underground mine and portal. 
    • Surface infrastructure for underground mine, such as mine ventilation and heating, UG raises to surface.
    • Mine laydown area. 
    • Process plant (crusher and screening, crushed ore silos, DMS concentrators, concentrate and tailings loadouts). 
    • Paste preparation mill and backfill plant. 
    • Vehicle maintenance garage. 
    • Administrative offices, dry rooms, warehouses, laboratory and auxiliary buildings for the concentrator and the mine areas. 
    • Waste rock and tailings management piles with their associated ditching and basin systems for water management. 
    • Overburden piles storage with their associated ditching and basin systems. 
    • Fresh / raw water lake intake and water treatment plants. 
    • Electrical substation and overhead electrical powerlines. 
    • Site roads and pads with their associated ditching and culvert, and bridge systems for drainage. 
    • Aggregate crushing plant area. 
    • Emulsion plant and explosive storage magazines buildings. 
    • Laydown area. 
    • Fuel storage pad and refueling stations. 
    • Run-Of-Mine (ROM) pad. 
    • Water diversion dam and diversion channel for Lake 001. 
    • Permanent workers camp for construction and operational needs. 
    • First Nation cultural center. 
    • Temporary construction facilities.

Metallurgical factors or assumptions

  •  The metallurgical process proposed and the appropriateness of that process to the style of mineralization.
  •  Whether the metallurgical process is well-tested technology or novel in nature.
  •  The nature, amount and representativeness of metallurgical test work undertaken, the nature of the metallurgical domaining applied and the corresponding metallurgical recovery factors applied.
  •  Any assumptions or allowances made for deleterious elements.
  •  The existence of any bulk sample or pilot scale test work and the degree to which such samples are considered representative of the orebody as a whole.
  •  For minerals that are defined by a specification, has the ore reserve estimation been based on the appropriate mineralogy to meet the specifications?

 

  •  The Shaakichiuwaanaan Lithium Project will have a crushing circuit and a dense media separation plant. Each process train will be inside three (3) main buildings: the primary crushing building, the secondary and tertiary crushing building, and the main process plant.
  •  The metallurgical process is well understood and well tested in the industry.
  •  Metallurgical processes are operational at up to 5.1 Mpta nameplate.
  •  The average Plant Recovery is at 68.9%.
  •  The target quality is the generation of a concentrate with a grade of 5.5% Li2O and <2.0% Fe2O3 while maximizing lithium recovery.
  •  Testwork was carried out by SGS Canada at their Lakefield, Ontario, metallurgical testing facility.
  •  Approximately 880 kg of quarter-core NQ and 1,826 kg half-core NQ of lithium-bearing pegmatite samples from CV5 have been used in the metallurgical test program. Additionally, 389 kg of half-core NQ samples, representing the host rock surrounding CV5, have been tested metallurgically. The length of drill core tested from CV5 Pegmatite sums up to approximately 1,136 m. This is considered to be representative of the orebody as a whole, given the quantity of material sampled and its spatial distribution,
Metallurgical factors or assumptions
Metallurgical factors or assumptions
  • Concentrate Recoveries=0.75*(1-EXP(-1.995 * %Li20))

 

Environment

  •  The status of studies of potential environmental impacts of the mining and processing operation.
  •  Details of waste rock characterization and the consideration of potential sites, status of design options considered, and, where applicable, the status of approvals for process residue storage and waste dumps should be reported.

 

Studies of Potential Environmental Impacts of the operations as a whole:

  •  A closure plan, in accordance with the Guide for Preparing Mine Site Rehabilitation and Restoration Plans in Quebec (MRNF, 2024), is currently underway by GCM Consulting and will include a detailed schedule of closure work. The mine closure plan outlines the steps that will be undertaken to safely decommission the mine once operations have ceased, ensuring all environmental impacts are mitigated and the site is restored to safe and stable conditions.
  •  An Environmental and Social Impact Assessment ("ESIA") report is currently underway
  •  The federal impact assessment process is currently underway, with the Tailored Impact Assessment Guidelines published in August 2025.
  •  Comprehensive hydrological studies and a site-wide water balance have been conducted to determine the required treatment capacity.
  •  Ambient noise studies were carried out by WSP in November 2024 at three (3) sensitive receptors (campsites) identified by local land users along the Trans-Taiga road, as well as at four (4) additional measuring points surrounding the Project site. The noise measurements were undertaken to describe ambient noise before planned mining activities, and to determine the noise criteria for each sensitive receptor according to land uses and applicable regulations (WSP 2025).
  •  Hydrological inventories and studies for the Project were initiated in 2022 and are continuing in the 2025 field season to provide the level of information required for the ESIA. (WSP, 2025).
  •  Surface water quality and sediment quality sampling campaigns were conducted in 2022, 2023, 2024 and 2025 to characterize the quality of waterbodies and water courses within the study area. Throughout the field program, 27 waterbodies and two (2) water courses were sampled for surface water, and 13 waterbodies and two (2) water courses were sampled for sediments (Niigaan 2025).
  •  An ambient noise and vibration study was carried out in 2025 (WSP, 2025).
  •  A study to characterize site hydrology was carried out by WSP in 2025 (WSP, 2025)
  •  A baseline conditions study on the aquatic environment (specifically on surface water and sediment quality) was carried out by Niigaan in 2025 (Niigaan, 2025)
  •  A hydrogeological baseline study was completed by BBA in 2024. (BBA, 2024)
  •  A study on vegetation and wetlands was carried out by WSP in 2025 (WSP, 2025).
  •  A baseline study on aquatic environment (aquatic characterisation, was carried out by Niigaan in 2022-2024 and issued in 2025 (Niigaan, 2025)
  •  A baseline study on birdlife and herpetofauna was carried out by Niigaan in 2022-2024 and issued in 2025 (Niigaan, 2025)
  •  A baseline study on bats was performed by WSP in 2025 (WSP, 2025)

Waste and Tailings Management Facilities and characterization:

  •  The Project will reject four (4) types of rock waste product: Tailings, Potentially Acid-Generating (PAG) Rock Waste, Non Potentially Acid-Generating (NPAG) Rock Waste and overburden.
  •  Tailings will either be laid on a stockpile at the surface, or used as paste backfill in underground stopes.
  •  NPAG Waste rock will be used for construction, and will be stockpiled at surface and in the pit.
  •  PAG rock will be stockpiled at the surface.
  •  A geotechnical site investigation of the Stockpile 002 footprint has also been completed. The principal references for the design of the tailings management facility are: BBA Factual Report (BBA Engineering Ltd., "Shaakichiuwaanaan Project, Technical Report, Geotechnical Campaign for Phase 2 (factual), Final," April 2025.); Vision Geochemistry Report "Geochemical Characterization of Mine Waste Materials & Modelling of Waste Rock Stockpiles for the Shaakichiuwaanaan Project (CV5 Pegmatite): Feasibility Study Update. Ref. 2405007-TR1), 2025; Process Design Criteria (Primero, 2024); The AtkinsRéalis Technical Note on tailings laboratory testing, "Geotechnical Laboratory Analysis of Tailings", June 2025. Design Basis and Criteria – Waste and Water Management" AtkinsRealis, August 2025.
  •  Geochemical characterization of tailings and waste rock (Vision Geochemistry, 2025). Geochemical Characterization of Mine Waste Materials & Modelling of Waste Rock Stockpiles for the Shaakichiuwaanaan Project (CV5 Pegmatite): Feasibility Study Update. Ref. 2405007-TR1).

Infrastructure

  •  The existence of appropriate infrastructure: availability of land for plant development, power, water, transportation (particularly for bulk commodities), labour, accommodation, or the ease with which the infrastructure can be provided or accessed.

 

  •  An existing exploration road provides a direct connection between the mine site and the Trans-Taiga Road. This road has an average running width of approximately 10 m, which is generally adequate to support early-stage and ongoing operational needs.
  •  The process plant and supporting infrastructure will be powered by Hydro-Québec's 315 kV overhead transmission system originating from the Tilly substation, located near the LG-4 Hydro-Québec Dam. A dedicated 315 kV interconnection point has been established to provide electrical service to the main Project site.
  •  The majority of Québec's power is produced from a series of hydroelectric generating stations located along this east-west trending infrastructure corridor. Therefore, the infrastructure is well maintained, bridges rated for high-tonnage traffic, and the Trans-Taiga Road accessible year-round. This power infrastructure allows Québec to have electricity costs 49% lower than in the G7 countries on average (Investissement Québec, 2023).
  •  A regional ground transportation service provider, Kepa Transport, provides weekly ground shipping services direct from Val-d'Or to Mirage and vice versa.
  •  Mirage Lodge is located approximately 50 km to the east-northeast of the Property, and 75 km east-northeast of the CV5 Pegmatite. The lodge provides accommodation, meals, bulk fuel (gas, diesel, Jet A), a local airstrip, and internet access.
  •  The Property is situated on Category III Land within the Eeyou Istchee Cree Territory (Cree Nation of Chisasibi, and Cree Nation of Mistissini), as defined under the James Bay and Northern Québec Agreement ("JBNQA"). The Eeyou Istchee James Bay Regional Government is the designated municipality for the region, including the Property.
  •  Camp Shaakichiuwaanaan is located within the Property's most northern claim block (KCG), to the south side of KM-270 of the Trans-Taiga Road. The camp was constructed by the Company to support ongoing exploration and development activities at the Property, with operations beginning in January 2024. The camp has a current capacity of 88 people, with an expansion of up to 150 people planned.
  •  Radisson, with a population of ~470 people, is the closest community accessible by road from Shaakichiuwaanaan Camp and is located approximately 220 km west of the Property and 245 km west of the Shaakichiuwaanaan Camp.
  •  Radisson is serviced regularly by scheduled flights through the adjacent LG-2 Airport and is the closest airport to the Property with regularly scheduled flights.
  •  The Cree communities of Wemindji and Chisasibi are each located approximately 325 km west of the Property. Both Wemindji and Chisasibi host a larger array of service providers to the region and are serviced by regularly scheduled flights.
  •  Radisson, Wemindji, and Chisasibi, as well as Mirage, are accessible by road with connections to the main provincial network. Therefore, any supplies not available from these locations may be obtained by road from Val-d'Or. Val-d'Or, and the entire Abitibi region, has a long active mining history with significant labour experience to support the Project.
  •  In addition to access by road from nearby communities, charter aircraft may be used to access the La Grande-3 (KM-100) and La Grande-4 (KM-292) airstrips located along the Trans-Taiga Road. Although these airstrips were constructed primarily to service Hydro-Québec, they are under active transition to allow for consistent public use. The Company expects to have regular access to the La Grande-4 ("LG-4") airstrip for regularly scheduled charters to support exploration and development activities.

 

Costs

  •  The derivation of, or assumptions made, regarding projected capital costs in the study.
  •  The methodology used to estimate operating costs.
  •  Allowances made for the content of deleterious elements.
  •  The source of exchange rates used in the study.
  •  Derivation of transportation charges.
  •  The basis for forecasting or source of treatment and refining charges, penalties for failure to meet specifications, etc.
  •  The allowances made for royalties payable, both Government and private.

 

The following assumptions apply to the capital and operating cost estimate:

  •  Workweek of seven (7) days @ 12 hours per day.
  •  Two (2) shifts per day.
  •  Labour rates are fully burdened, i.e., inclusive of salaries, fringe benefits, fees, funds, premiums.
  •  Employers' participation in various plans, as well as income tax, are based on the Labour Decree in effect in the Province of Québec.
  •  Labour rates are representative of the rates prepared by the ACQ (Association de Construction du Québec) for work performed in the Heavy Industry field of activity in remote areas or with camp & catering services. It should be noted that the first weekly 50 hours are paid at regular time, while the remaining 34 hours are paid at double the base salary.
  •  Source of aggregate, adequate for fill / backfill as well as for concrete mix, in sufficient quantity, is located outcropping the pit.
  •  Waste rock from the mine pit will be adequate for fill requirements for the ROM pad.
  •  Transfer of tailings to the TSF will be via 100 t haul trucks.
  •  Stockpile 002 will be fully lined to account for the metal-leaching potential (As) of the tailings stored in the facility and for the potentially acid-generating nature of waste material stored in the facility. The construction, operation and closure of this lined facility (including the water management aspect of its design and operation) is fully costed in the Feasibility Study.
  •  No provision for rework or repair of equipment and material delivered to site.
  •  No rework to field-erected and installed equipment and material.
  •  The estimate assumes no concrete work will require heating, i.e. concrete works will occur between the months of June and October.
  •  Estimate assumes no shortage of skilled trades workers throughout the entire construction phase.
  •  No provision for potential increase in salaries necessary to attract skilled trades workers.
  •  Construction contractors' facilities will be located within a maximum of five (5) minutes' walking distance from any working point for the whole duration of the Project implementation.
  •  The construction site will be accessible 24 hours a day and seven days a week, with sufficient and adequate safety supervision.
  •  No allowance for time and material type construction contracts.
  •  Permanent administration offices will be made available in the early stages of the construction phase and used during construction.
  •  Estimate assumes transportation will be via chartered flights.
  •  Goods and Services Tax, as well as Provincial Sales Tax, are excluded.
  •  Risk provision, including costs pertaining to mitigation plans, is excluded.
  •  Work stoppages resulting from labour or community disputes are excluded.
  •  Delays resulting from permitting issues, Project financing, allowance for the negative impact of a schedule deviation are excluded.
  •  The mine operating costs are estimated from first principles for all mine activities. Equipment hours required to meet production needs of the LOM plan are based on Deswik LHS simulations over the Life of Mine.
  •  Transportation charges of the concentrate from the Mine to Matagami by truck and from Matagami to Grand Anse by rail were based on quotations from road and railway transporters.
  •  The basis for the forecasting of revenues was based on a market study done by a specialized firm.
  •  Project contingency is 11% of direct and indirect costs.
  •  Exchange rate: CAD 1.34/USD.
  •  Mining 50.33 CAD/t processed or 320.08CAD/t (dry) of concentrate.
  •  Processing 14.33 CAD/ t processed or 91.16 CAD/t (dry) of concentrate.
  •  G&A15.83 CAD/ t processed or 100.69 CAD/t (dry) of concentrate.
  •  Operating Costs exclude royalties.
  •  A 2% royalty is applicable in the economic model.
  •  Concentrate transport 217.19 CAD/t (dry) of concentrate.

Revenue factors

  •  The derivation of, or assumptions made regarding revenue factors, including head grade, metal or commodity price(s), exchange rates, transportation and treatment charges, penalties, net smelter returns, etc.
  •  The derivation of assumptions made of metal or commodity price(s), for the principal metals, minerals and co-products.

 

  •  Revenues for the economic model are estimated using a long-term metal price of USD 1,221 /t Li2O for a spodumene concentrate at 5.5% Li2O (equivalent to USD 1,332 /t Li2O for a spodumene concentrate at 6.0% Li2O) and an exchange rate of CAD/USD 1.34. Concentrate transport is 217.19 CAD/t (dry) of concentrate. No treatment charges are applied. No penalties are applied.

 

Market assessment

  •  The demand, supply and stock situation for the particular commodity, consumption trends and factors likely to affect supply and demand into the future.
  •  A customer and competitor analysis, along with the identification of likely market windows for the product.
  •  Price and volume forecasts and the basis for these forecasts.
  •  For industrial minerals, the customer specification, testing and acceptance requirements prior to a supply contract.

 

  •  The market is complex, with price volatility driven by changing demand, supply shifts, and evolving contract mechanisms. Lithium demand has quadrupled since 2018 and may increase tenfold by 2050 due to growth in EVs and energy storage. Annual price assumptions are supported by NI 43-101 reports, Benchmark Intelligence, and consensus forecasts, based on a 5.5% spodumene concentrate (FOB Australia). There is a binding offtake commitment with Volkswagen's 100% owned vertically integrated battery manufacturer, PowerCo SE ("PowerCo"), to supply 100,000 tonnes of spodumene concentrate (SC5.5 target) per year over a 10-year term.

 

Economic

  •  The inputs to the economic analysis to produce the net present value (NPV) in the study, the source and confidence of these economic inputs, including estimated inflation, discount rate, etc.
  •  NPV ranges and sensitivity to variations in the significant assumptions and inputs.

 

  •  The economic analysis is carried out in real terms (i.e., without inflation factors) in 2025 Canadian dollars.
  •  An 8% discount rate was applied to the cash flow to derive the NPV for the Project on a pre-tax and after-tax basis.
  •  The total net revenue derived from the sale of spodumene concentrate at 5.5% Li2O was estimated at CAD 18,371 million, which includes a pro rata reduction in price for actual lithia content of USD 111/t of concentrate for a 5.5 % Li2O concentrate compared to spodumene at 6.0%.
  •  Variances in Li grade, exchange rate and spodumene prices have the largest impact on the NPV.
  •  Refer to sensitivity analysis within body of news release.

 

Social

  •  The status of agreements with key stakeholders and matters leading to social license to operate.

 

  •  No formal Impact Benefit Agreement ("IBA") is in place. Regular engagement with local Cree Nation Government and the Cree Nation of Chisasibi has been pursued since the inception of the Project. An agreement is expected to be executed with the Grand Council of the Crees / Cree Nation Government (GNC/CNG) and the Cree Nation of Chisasibi community prior to mine operations.

 

Other

  •  To the extent relevant, the impact of the following on the project and/or on the estimation and classification of the Ore Reserves:
  •  Any identified material naturally occurring risks.
  •  The status of material legal agreements and marketing arrangements.
  •  The status of governmental agreements and approvals critical to the viability of the project, such as mineral tenement status, and government and statutory approvals. There must be reasonable grounds to expect that all necessary Government approvals will be received within the timeframes anticipated in the Pre-Feasibility or Feasibility study. Highlight and discuss the materiality of any unresolved matter that is dependent on a third party on which extraction of the reserve is contingent.

 

  •  Current stakeholder engagement indicates no reasonable objections to the Project.
  •  Identified material naturally occurring risks: forest fires, bad weather impacting access road and flights.
  •  PMET has entered into a binding offtake term sheet with PowerCo, a wholly owned subsidiary of Volkswagen Group. The offtake is for 100ktpa of SC5.5 spodumene concentrate to be supplied by the Company from its Shaakichiuwaanaan Project over a 10 year term. Pricing is linked to reported market indices for lithium chemicals and spodumene concentrate using modifying factors against the indices to derive an adjusted long-term contracted price for spodumene concentrate. The agreement is conditional on successful commissioning of the Project by 30 June 2031.
  •  In February 2025, PMET submitted its Initial Project Description for the Shaakichiuwaanaan lithium-only Project on the CV5 Pegmatite to the Impact Assessment Agency of Canada (IAAC), formally initiating the federal component of the Project's permitting process. The federal impact assessment is proceeding in parallel with the provincial (Quebec) Environmental and Social Impact Assessment (ESIA) which commenced in 2023. Both levels of government have issued tailored guidelines for the Project. Over the past three years, the Company has completed environmental baseline data collection programs and community consultations, providing a foundation for the ESIA submissions to both federal and provincial regulators. In addition, a copy of the Project Notice has also been sent to the Cree Nation Government, as required under the James Bay and Northern Quebec Agreement (JBNQA). Pre-submission meetings with the Cree Nation, as well as with provincial and federal authorities, have been held to ensure concerns are well addressed.

 

Classification

  •  The basis for the classification of the Ore Reserves into varying confidence categories.
  •  Whether the result appropriately reflects the Competent Person's view of the deposit.
  •  The proportion of Probable Ore Reserves that have been derived from Measured Mineral Resources (if any).

 

  •  Only the Probable Mineral Reserve category has been determined for the Project.
  •  The Ore Reserve result reflects the Competent Persons' view of the deposit.
  •  All Probable Mineral Reserves have been derived from Indicated Category Mineral Resources.

 

Audits or reviews

  •  The results of any audits or reviews of Ore Reserve estimates.

 

  •  No external audits and reviews have been conducted on the Ore Reserves.

 

Discussion of relative accuracy/ confidence

  •  Where appropriate, a statement of the relative accuracy and confidence level in the Ore Reserve estimate using an approach or procedure deemed appropriate by the Competent Person. For example, the application of statistical or geostatistical procedures to quantify the relative accuracy of the reserve within stated confidence limits, or, if such an approach is not deemed appropriate, a qualitative discussion of the factors which could affect the relative accuracy and confidence of the estimate.
  •  The statement should specify whether it relates to global or local estimates, and, if local, state the relevant tonnages, which should be relevant to technical and economic evaluation. Documentation should include assumptions made and the procedures used.
  •  Accuracy and confidence discussions should extend to specific discussions of any applied Modifying Factors that may have a material impact on Ore Reserve viability, or for which there are remaining areas of uncertainty at the current study stage.
  •  It is recognized that this may not be possible or appropriate in all circumstances. These statements of relative accuracy and confidence of the estimate should be compared with production data, where available.

 

  •  GMS is satisfied that the geological modelling honours the current geological information and knowledge. The location of the samples and the assay data are sufficiently reliable to support resource evaluation.
  •  Sufficient modifying factors and economic considerations have been applied to the Indicated Mineral Resource to declare the Probable Mineral Reserve.
  •  It is the opinion of the Competent Person that the Ore Reserves estimate is supported by appropriate design, scheduling and costing work reported to a Feasibility Study level of detail. As such, there is a reasonable expectation of achieving the reported Ore Reserves commensurate with the Probable classification.

 

 

Logo de PMET
Logo de PMET

Photo - https://mma.prnasia.com/media2/2800847/PMET_Resources_Inc__PMET_Resources_Delivers_Positive_CV5_Lithium.jpg?p=medium600
Photo - https://mma.prnasia.com/media2/2800846/PMET_Resources_Inc__PMET_Resources_Delivers_Positive_CV5_Lithium.jpg?p=medium600
Photo - https://mma.prnasia.com/media2/2800845/PMET_Resources_Inc__PMET_Resources_Delivers_Positive_CV5_Lithium.jpg?p=medium600
Photo - https://mma.prnasia.com/media2/2800844/PMET_Resources_Inc__PMET_Resources_Delivers_Positive_CV5_Lithium.jpg?p=medium600
Photo -  https://mma.prnasia.com/media2/2800843/PMET_Resources_Inc__PMET_Resources_Delivers_Positive_CV5_Lithium.jpg?p=medium600
Photo - https://mma.prnasia.com/media2/2800842/PMET_Resources_Inc__PMET_Resources_Delivers_Positive_CV5_Lithium.jpg?p=medium600
Photo - https://mma.prnasia.com/media2/2800841/PMET_Resources_Inc__PMET_Resources_Delivers_Positive_CV5_Lithium.jpg?p=medium600
Photo - https://mma.prnasia.com/media2/2800840/PMET_Resources_Inc__PMET_Resources_Delivers_Positive_CV5_Lithium.jpg?p=medium600
Photo - https://mma.prnasia.com/media2/2800839/PMET_Resources_Inc__PMET_Resources_Delivers_Positive_CV5_Lithium.jpg?p=medium600
Photo - https://mma.prnasia.com/media2/2800838/PMET_Resources_Inc__PMET_Resources_Delivers_Positive_CV5_Lithium.jpg?p=medium600
Photo - https://mma.prnasia.com/media2/2800837/PMET_Resources_Inc__PMET_Resources_Delivers_Positive_CV5_Lithium.jpg?p=medium600
Photo - https://mma.prnasia.com/media2/2800836/PMET_Resources_Inc__PMET_Resources_Delivers_Positive_CV5_Lithium.jpg?p=medium600
Photo - https://mma.prnasia.com/media2/2800856/PMET_Resources_Inc__PMET_Resources_Delivers_Positive_CV5_Lithium.jpg?p=medium600
Photo - https://mma.prnasia.com/media2/2800872/PMET_Resources_Inc__PMET_Resources_Delivers_Positive_CV5_Lithium.jpg?p=medium600
Photo - https://mma.prnasia.com/media2/2800873/PMET_Resources_Inc__PMET_Resources_Delivers_Positive_CV5_Lithium.jpg?p=medium600
Photo - https://mma.prnasia.com/media2/2800874/PMET_Resources_Inc__PMET_Resources_Delivers_Positive_CV5_Lithium.jpg?p=medium600
Photo - https://mma.prnasia.com/media2/2800875/PMET_Resources_Inc__PMET_Resources_Delivers_Positive_CV5_Lithium.jpg?p=medium600
Photo - https://mma.prnasia.com/media2/2800835/PMET_Resources_Inc__PMET_Resources_Delivers_Positive_CV5_Lithium.jpg?p=medium600
Logo - https://mma.prnasia.com/media2/2800589/PMET_Resources_Inc__PMET_Resources_Delivers_Positive_CV5_Lithium.jpg?p=medium600

CONTACT: Olivier Caza-Lapointe, Head, Investor Relations, T: +1 (514) 913-5264, E: ocazalapointe@pmet.ca

 

Source: PMET Resources Inc.
collection